Для всех автовладельцев и просто автолюбителей схемы электрооборудования на Иран Ходро Саманд. Просторный салон, огромный, правильный багажник, умеренный расход топлива. Огромный клиренс, в общем иранский скакун с французкими корнями.
Схема стартера и генератора

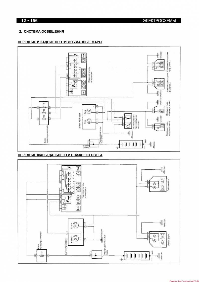
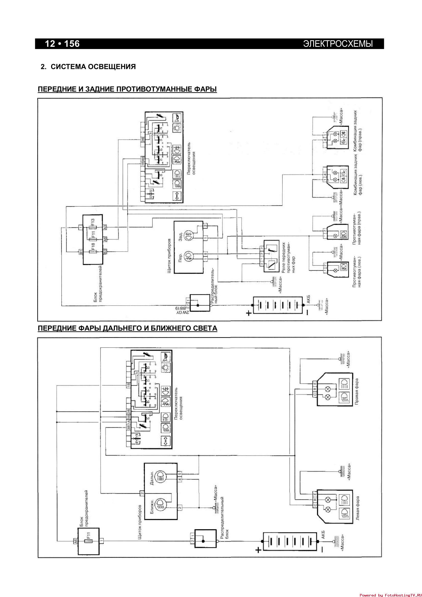
Электросхема передних и задних противотуманных фар и передних фар дальнего и ближнего света

Эл.схема внутреннего освещения и звукового сигнала

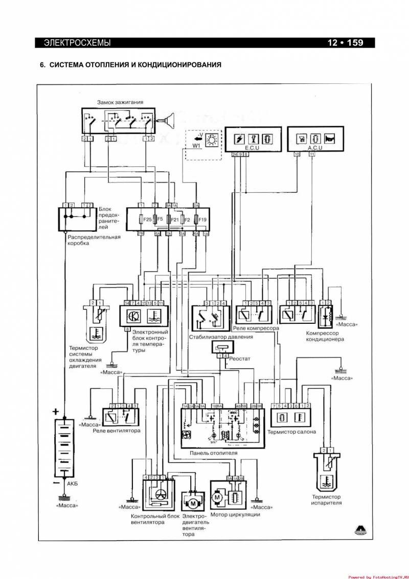
Система кондиционирования и отопления - схема

Электросхема стеклоочистителя и омывателя ветрового стекла, центрального замка

РЕМОНТ АВТОЭЛЕКТРОНИКИ ЗАРЯДНЫЕ УСТРОЙСТВА ДЛЯ АКБ

|