Для всех автосервисов и просто автовладельцев, ниже приведены схемы электрооборудования на Фиат Дукато с 2000 г.в. и младше.
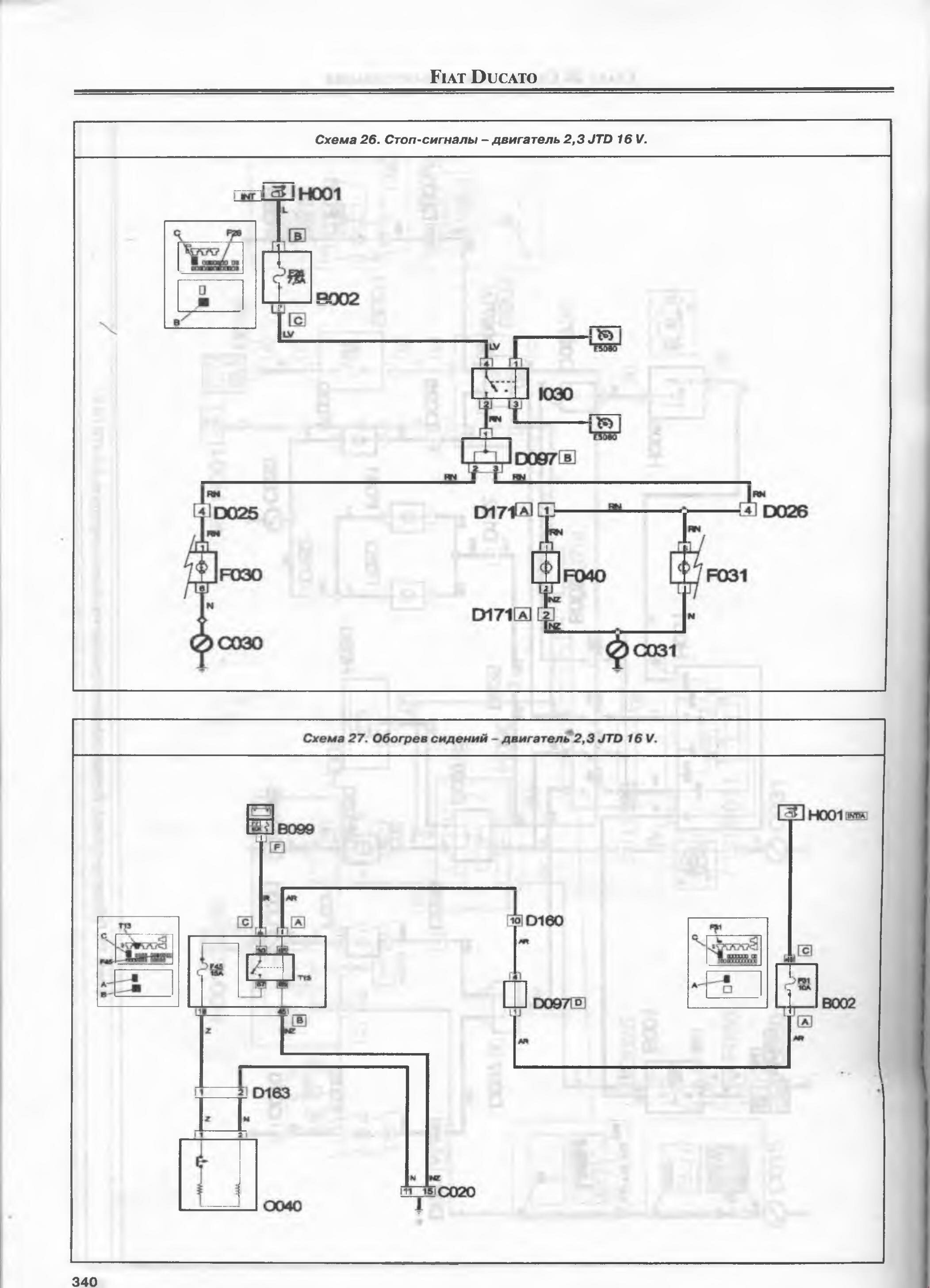
Электросхема стоп-сигналов и обогрева сидений, двигателя 2,3 JTD 16 v

Схема бортовой сети

Эл.схема стеклоподьёмника передних дверей, стеклоочистителя и омывателя лобового стекла

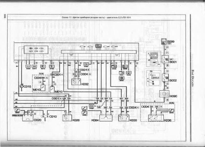
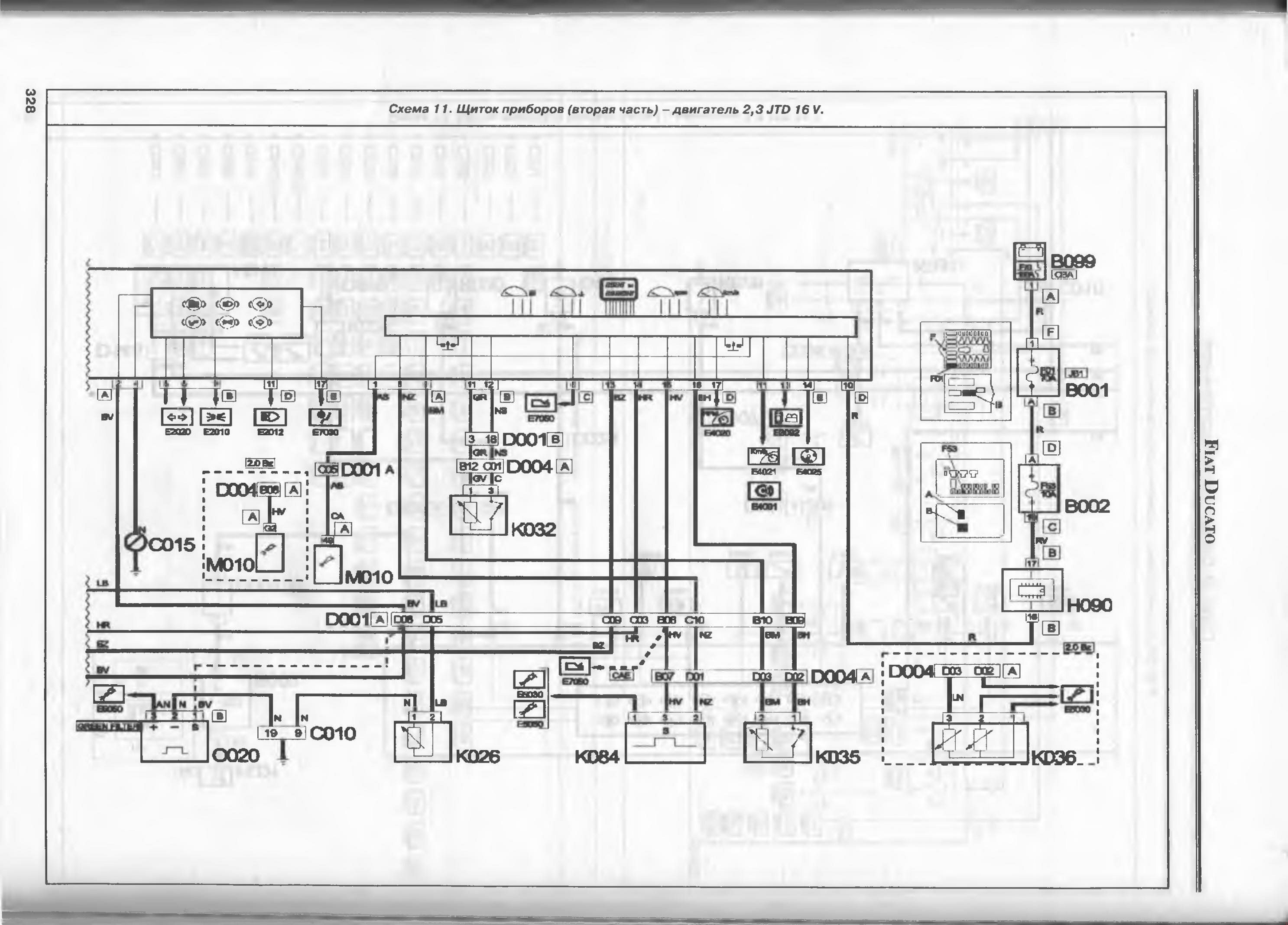
Электросхема щитка приборов на Фиат Дукато

РЕМОНТ АВТОЭЛЕКТРОНИКИ ЗАРЯДНЫЕ УСТРОЙСТВА ДЛЯ АКБ

|