Данное руководство на русском языке, содержит общие сведения об устройстве электрического оборудования автомобилей Форд Транзит и их модификации, рекомендации по техническому обслуживанию, ремонту электронной части авто, рулевого управления, систем внутреннего и внешнего освещения и различных электрических элементов кузова. В данной статье показана вторая половина электросхем Форд Транзит, начало смотрите тут.
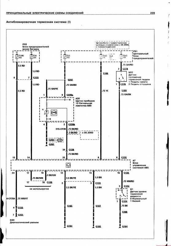
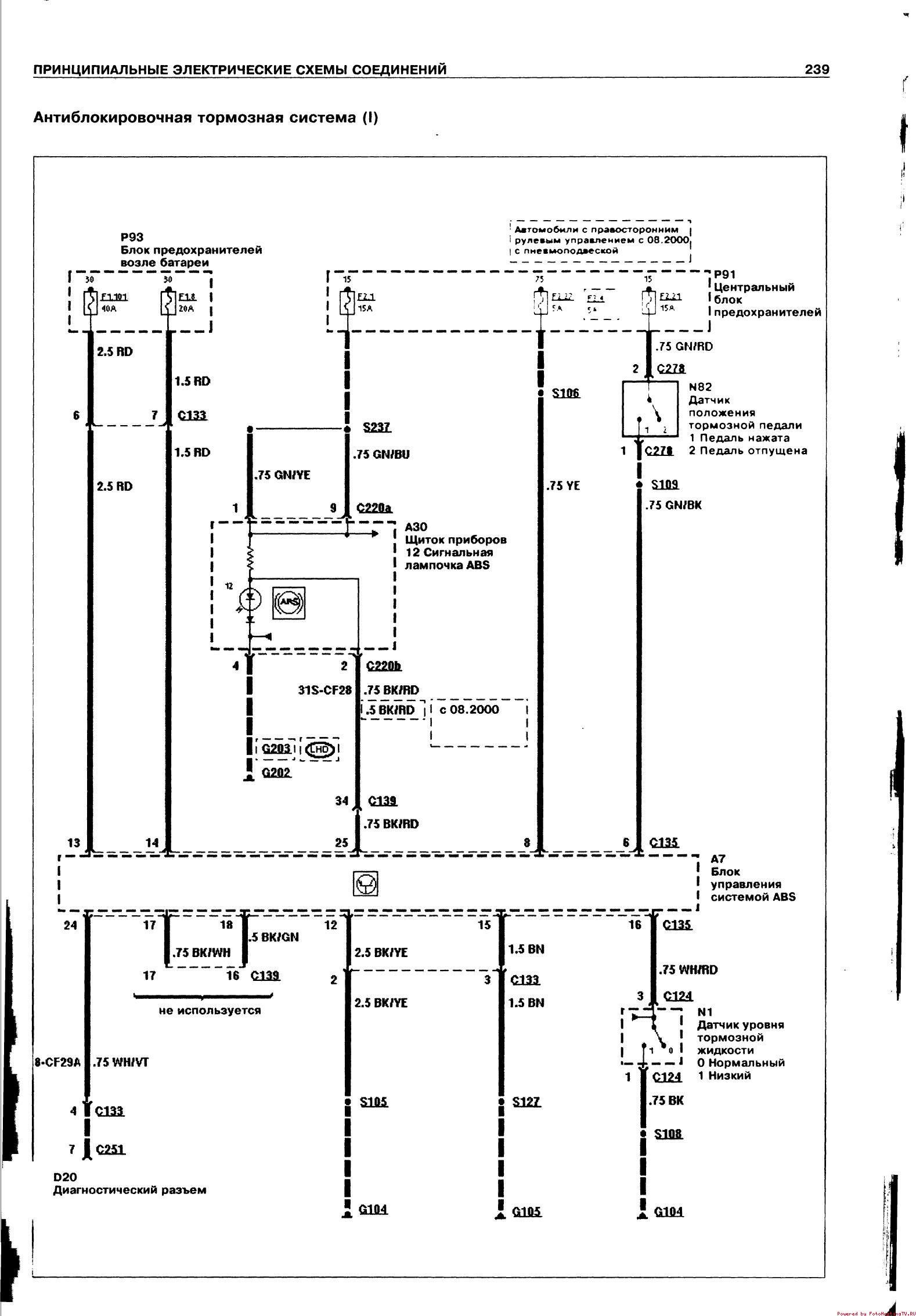
Схема антиблокировочной системы тормозов Форд Транзит


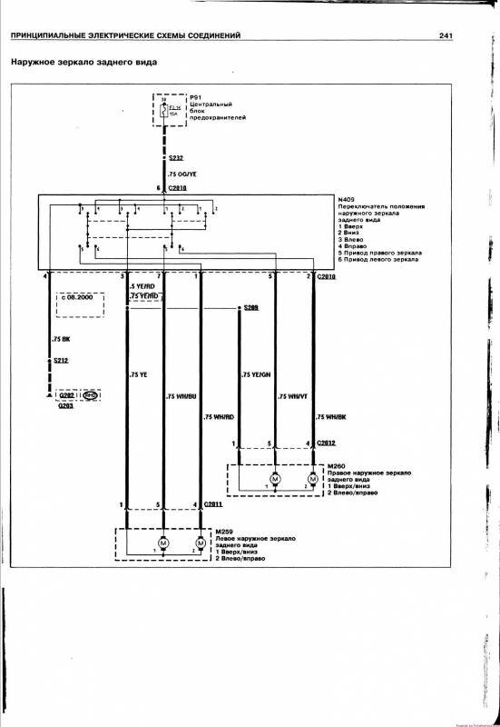
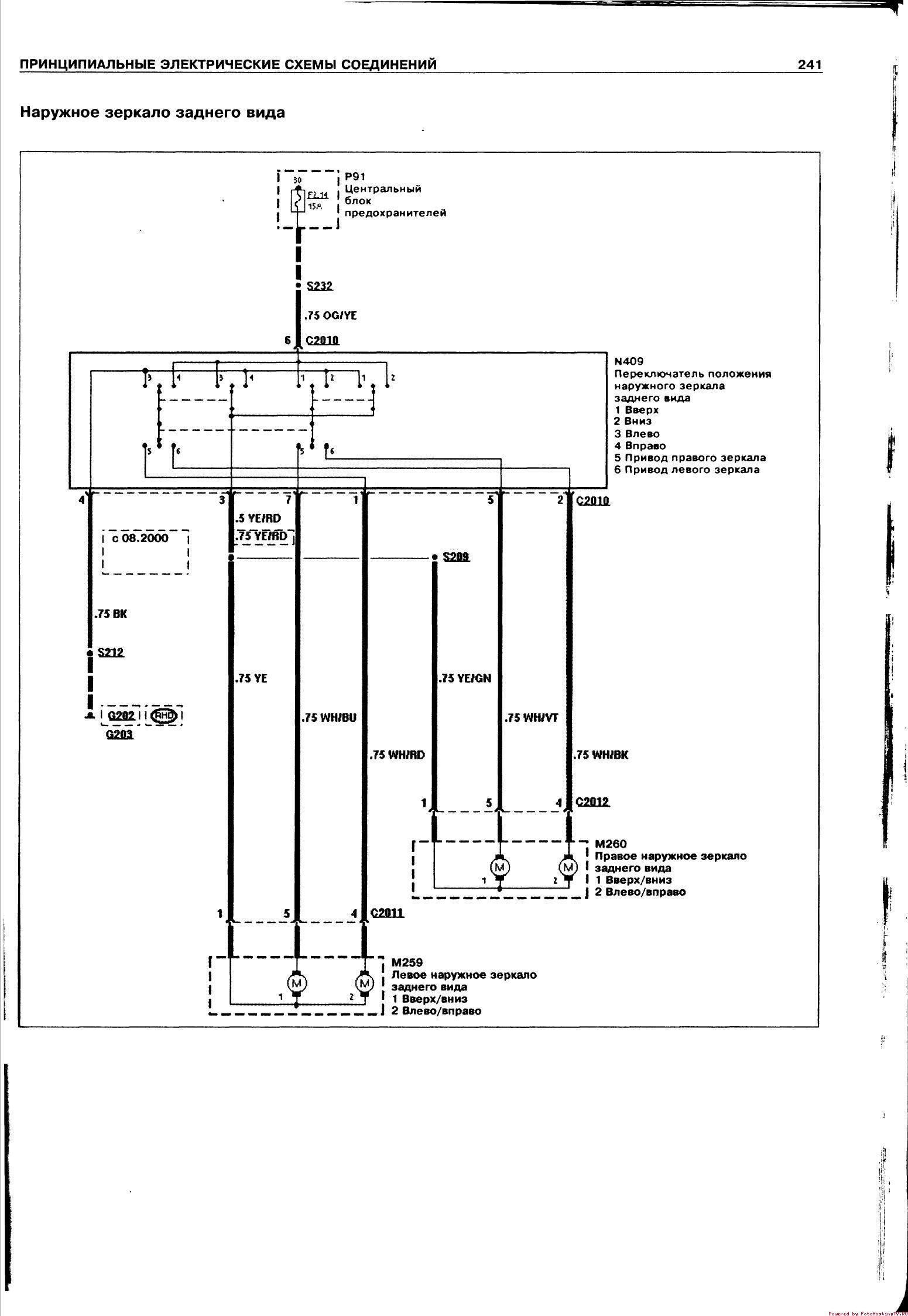
Схема электроники наружного зеркала авто

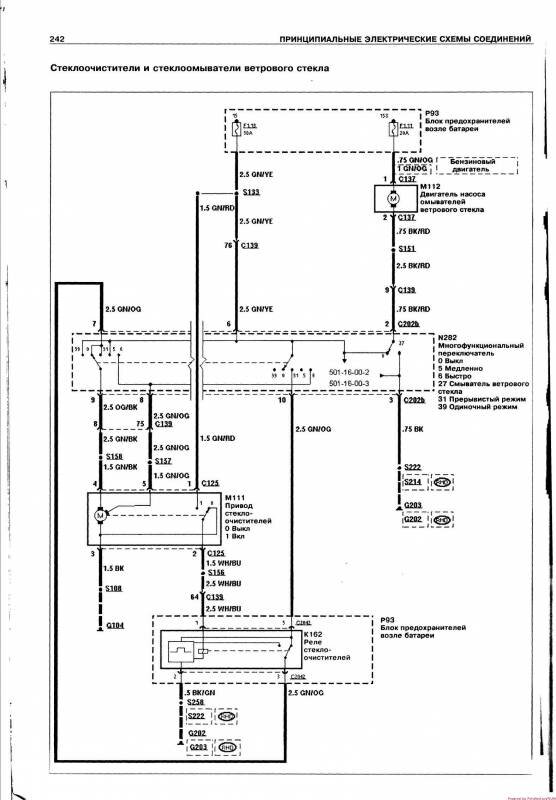
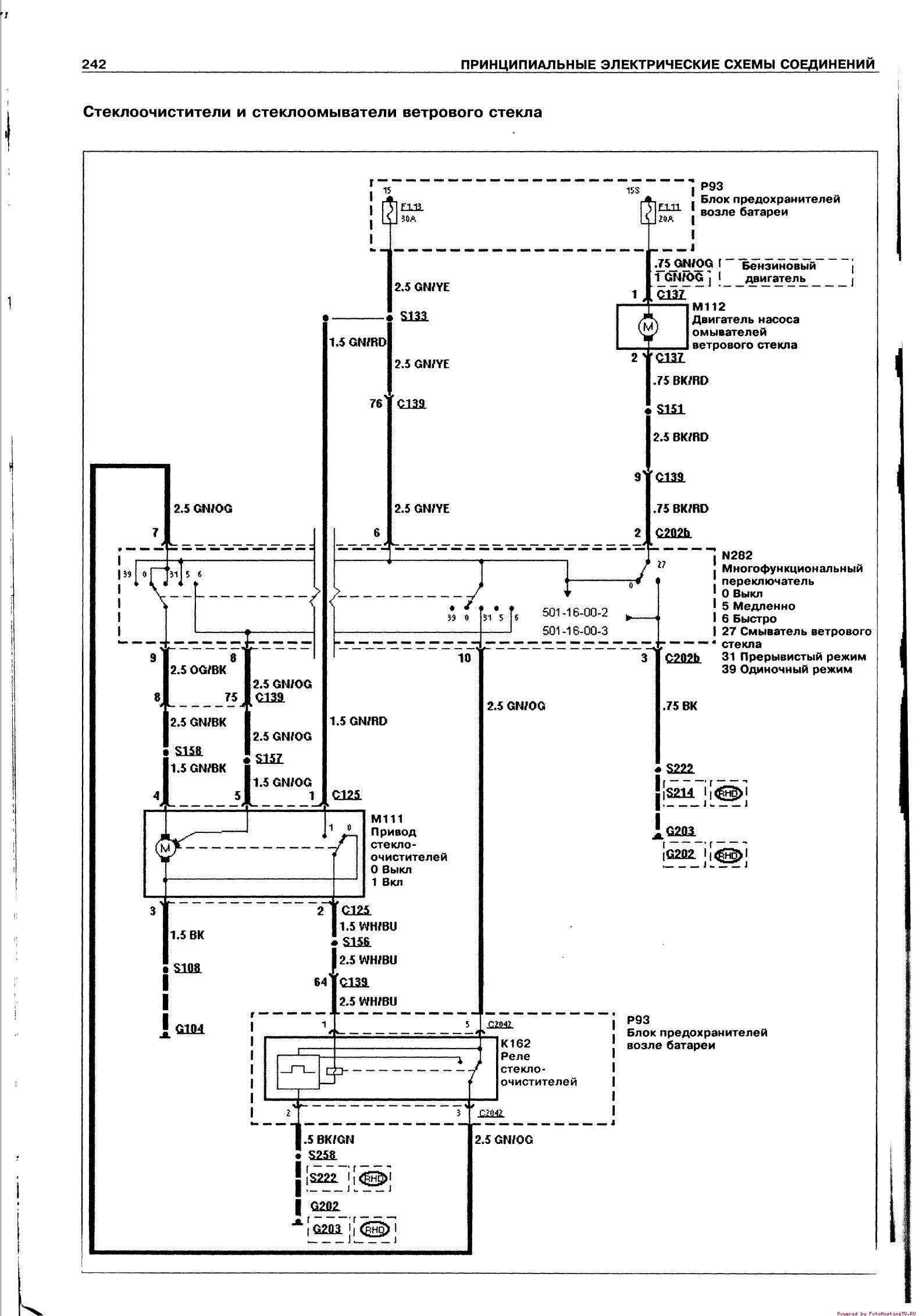
Стеклоочиститель и система омывания Форд Транзит


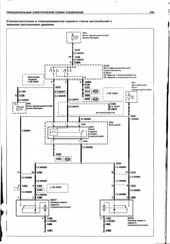
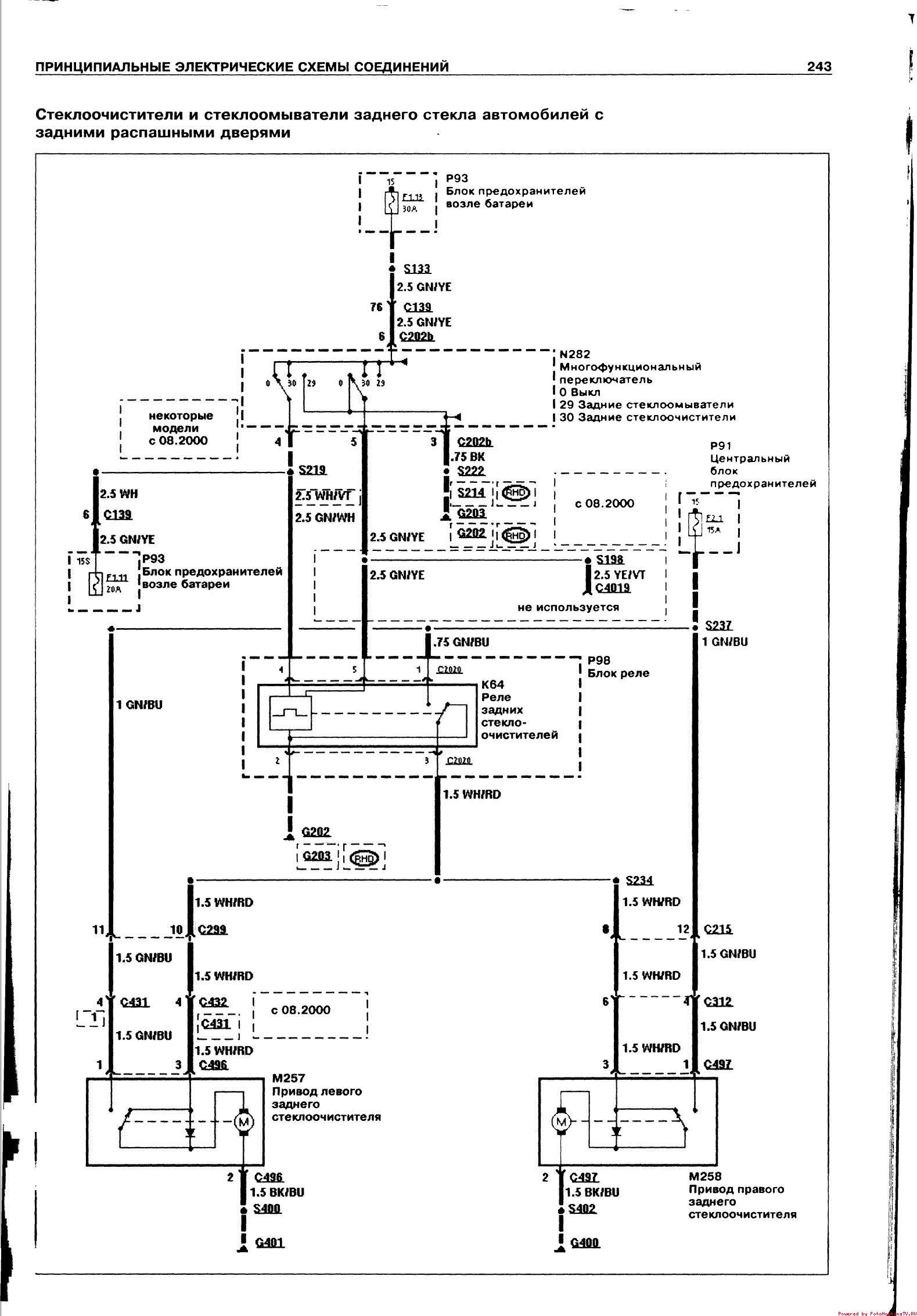
Стеклоочиститель и система омывания с задней подъёмной дверью

Наружное освещение, фары, дальний свет фар Форд Транзит

Ближний свет фар

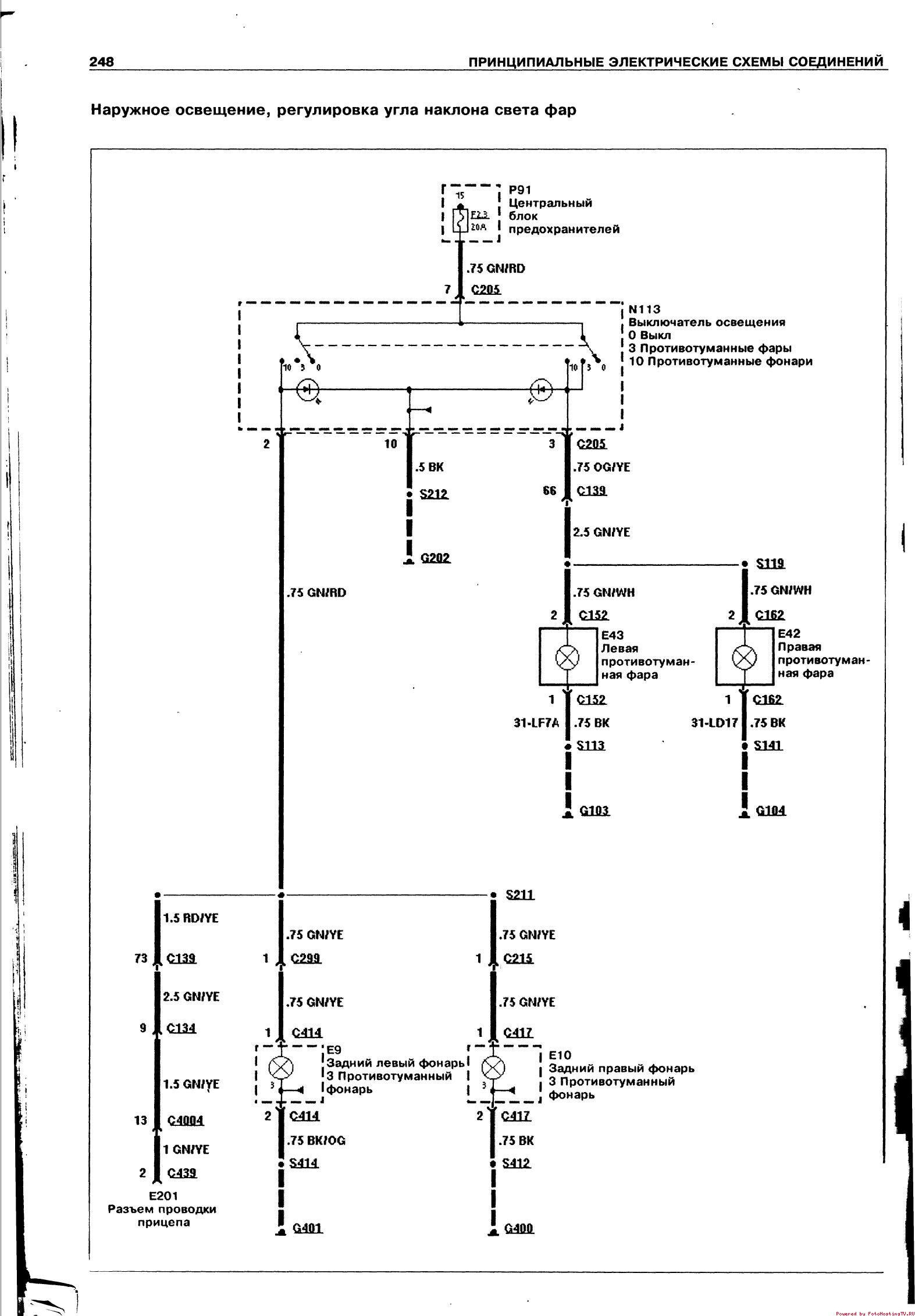
Регулировка угла наклона фар автомобиля


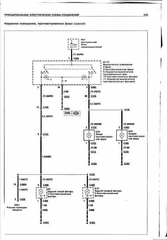
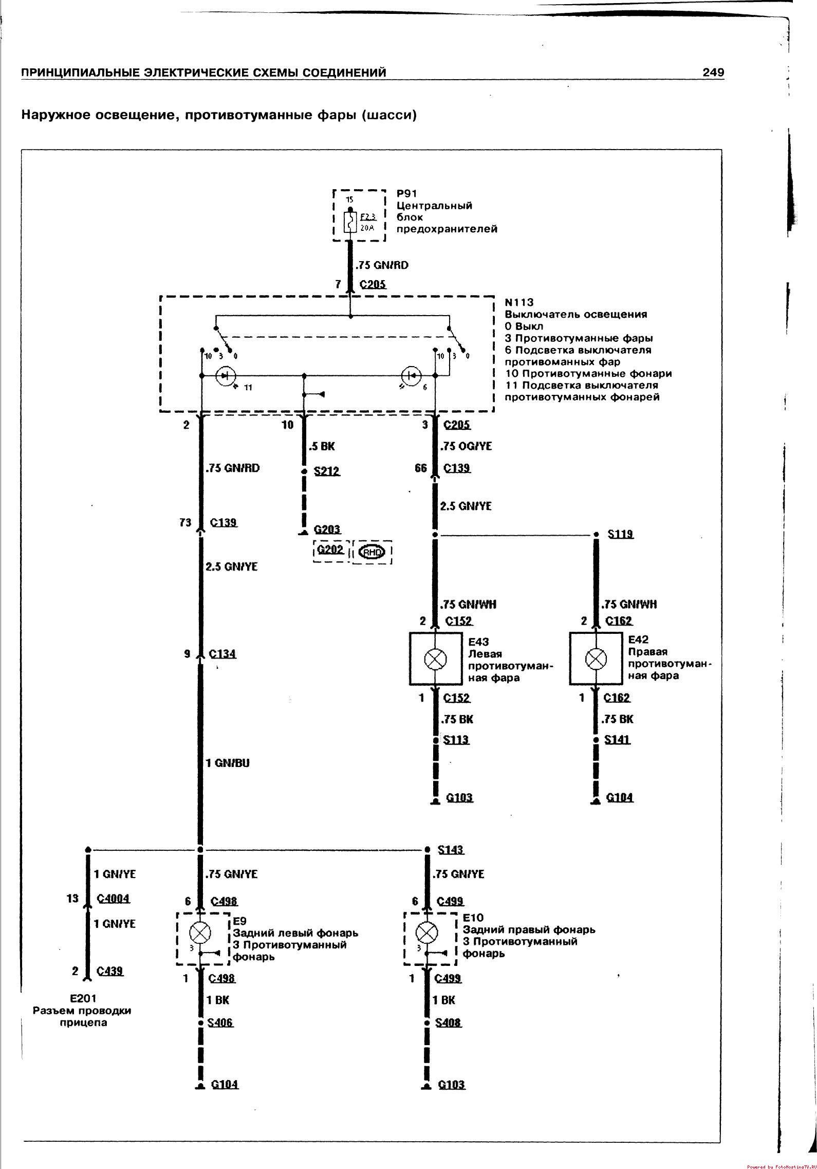
Схема противотуманных фар Форд Транзит

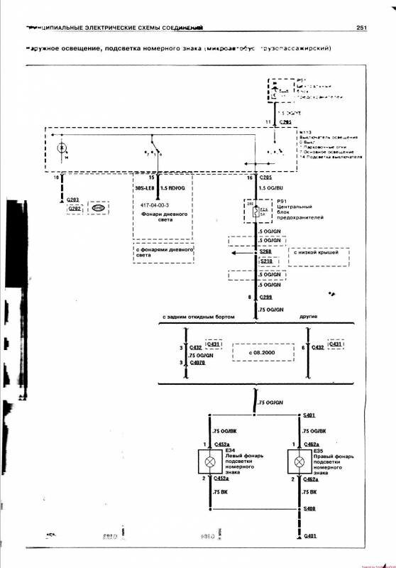
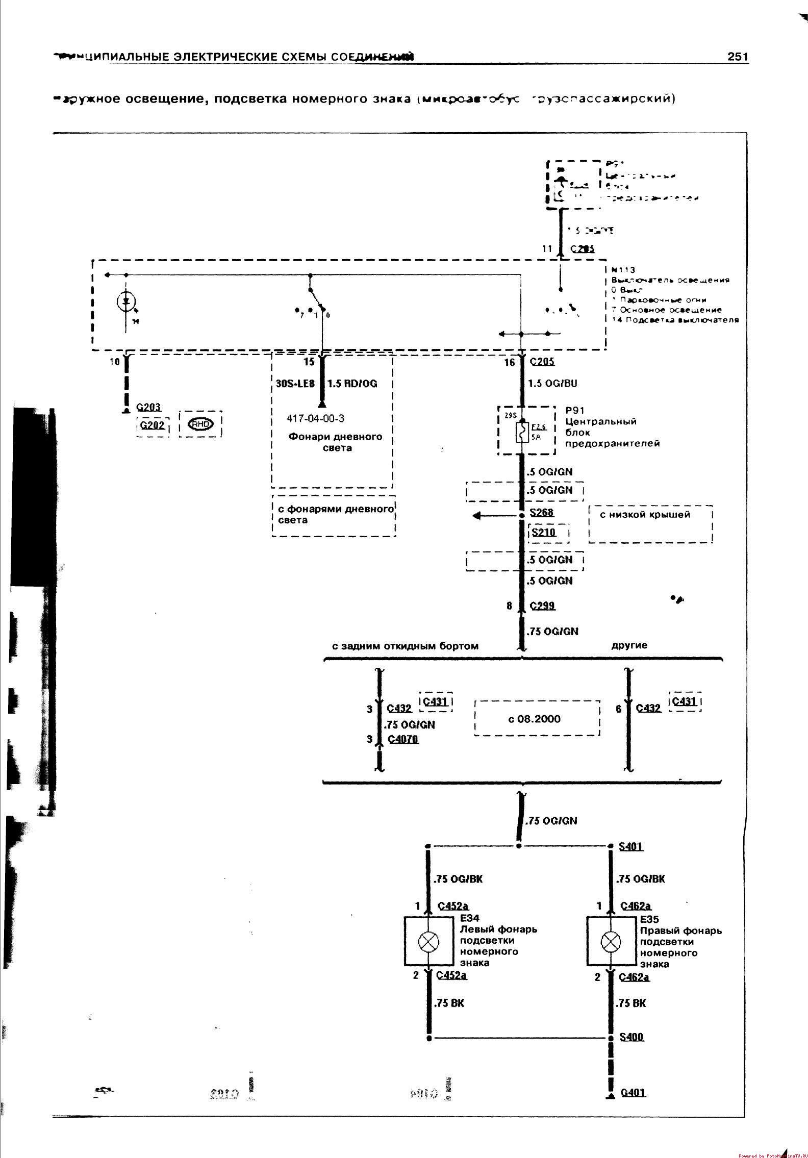
Подсветка номерного знака - подключение


Схема фонарей заднего хода авто


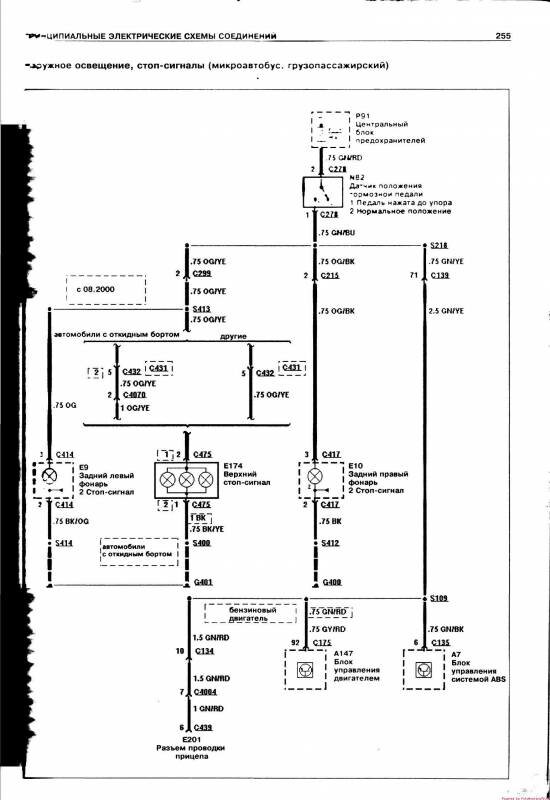
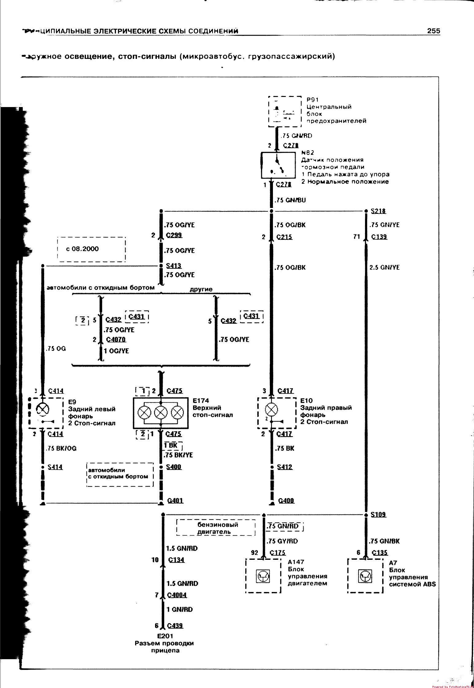
фонари сигнала торможения, электросхема


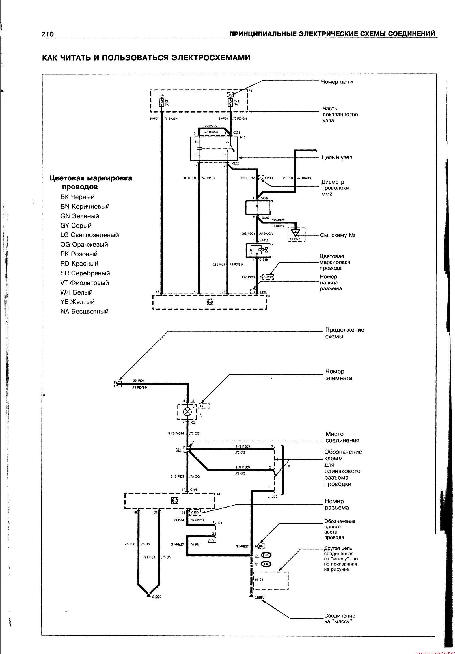
Как читать электросхемы - пример расшифровки обозначений

РЕМОНТ АВТОЭЛЕКТРОНИКИ ЗАРЯДНЫЕ УСТРОЙСТВА ДЛЯ АКБ

|