Ниже представлен полный сборник схем электрооборудования автомобиля Хендай Галлопер на русском языке. Все материалы предоставляются бесплатно и доступны для просмотра на сайте без регистрации. Увеличить изображение можно по клику. Для расшифровки схем джипа Hyundai Galloper вы можете скачать архив, в котором приводятся дополнительные материалы по авто. На схемах имеются все основные узлы, предохранители и их номиналы, реле, фары ближнего и дальнего света, элементы электроцепей для бензинового и дизельного двигателя. Продолжение смотрите здесь.
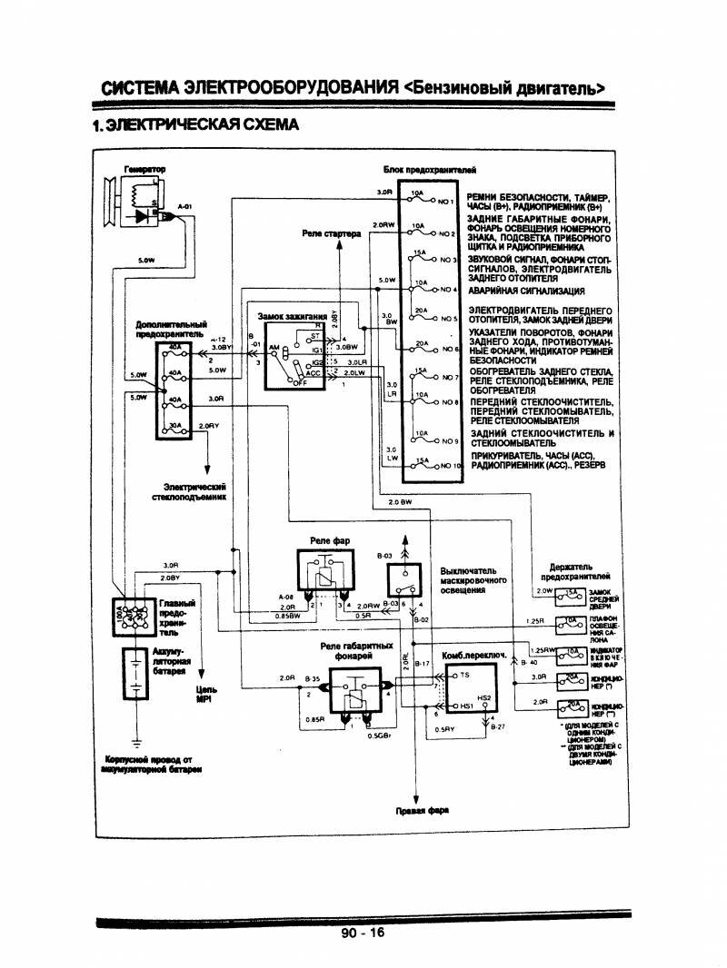
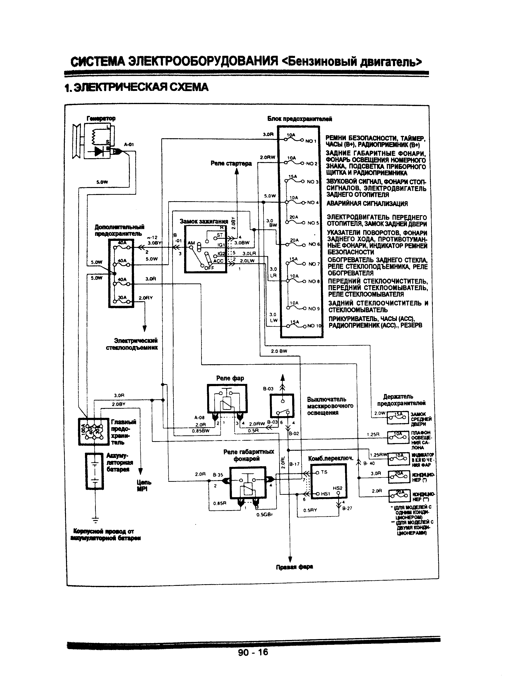
Электрическая схема Галлопер - бензиновый двигатель

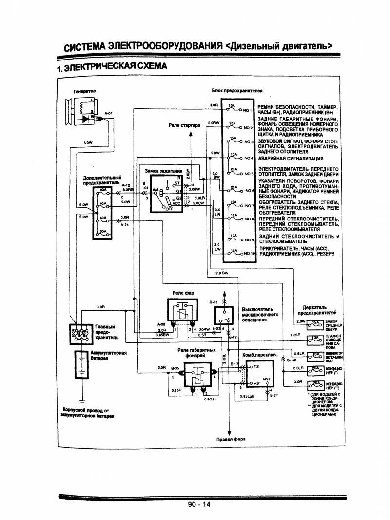
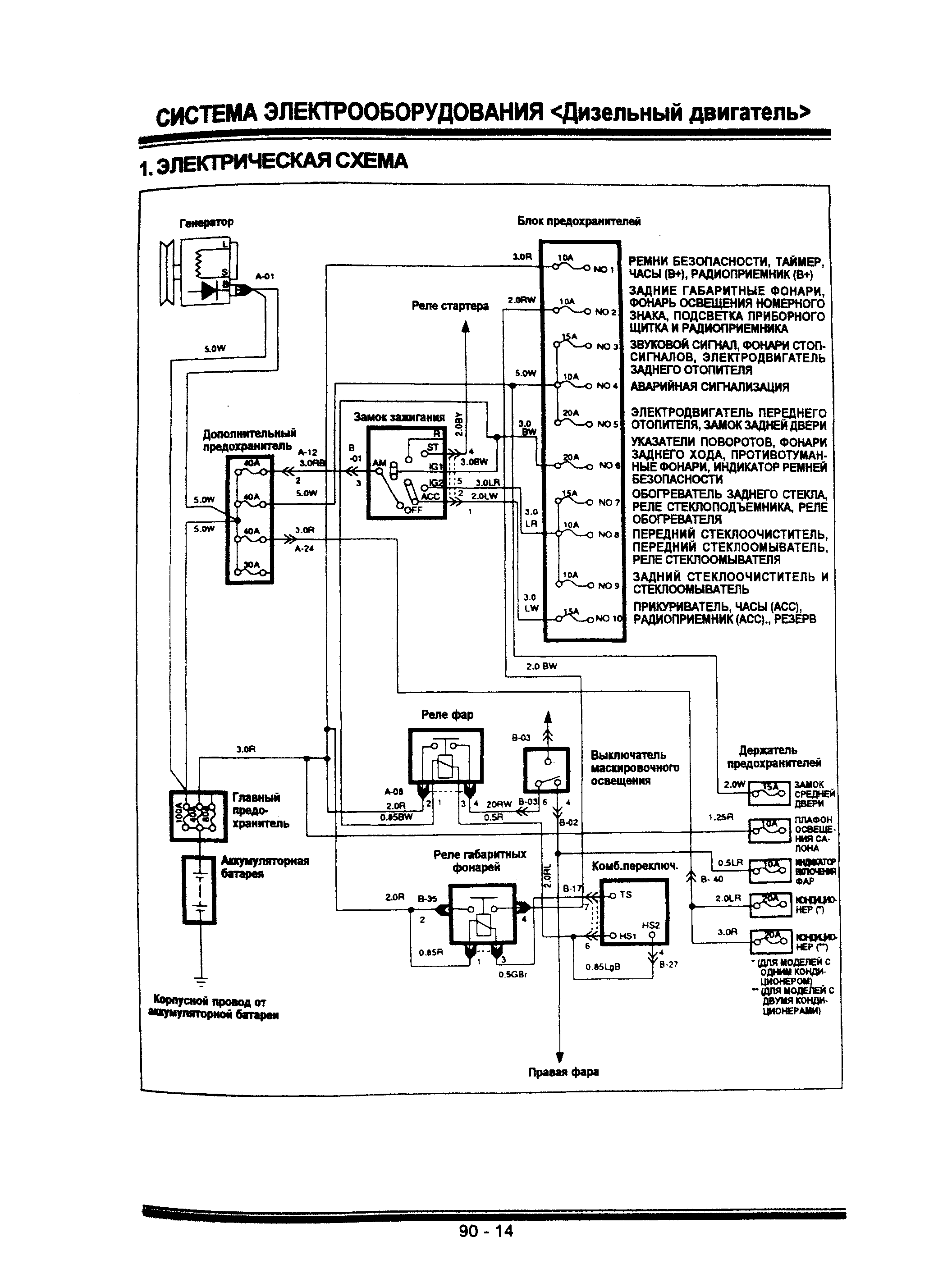
Электрическая схема Галлопер - дизельный двигатель

Блоки предохранителей и генератор Хендай Галлопер

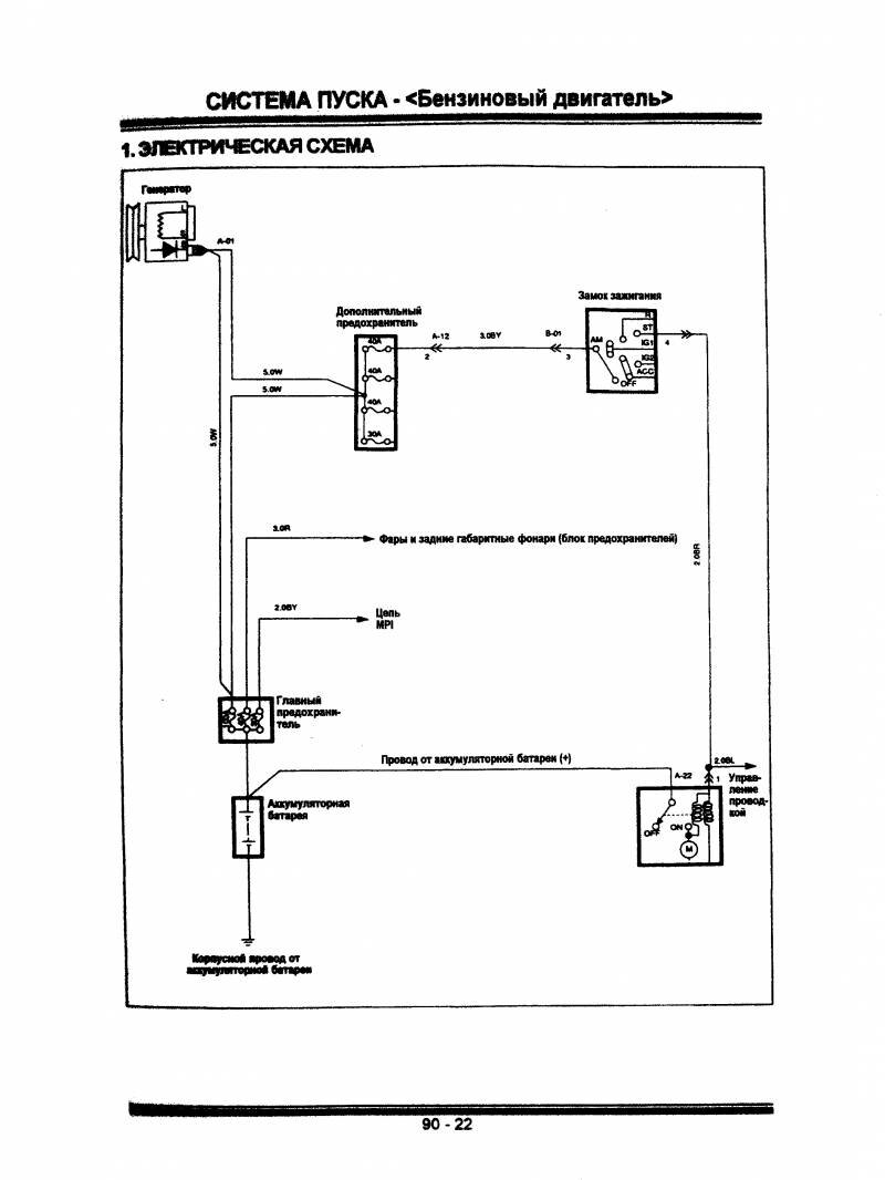
Система пуска двигателя авто

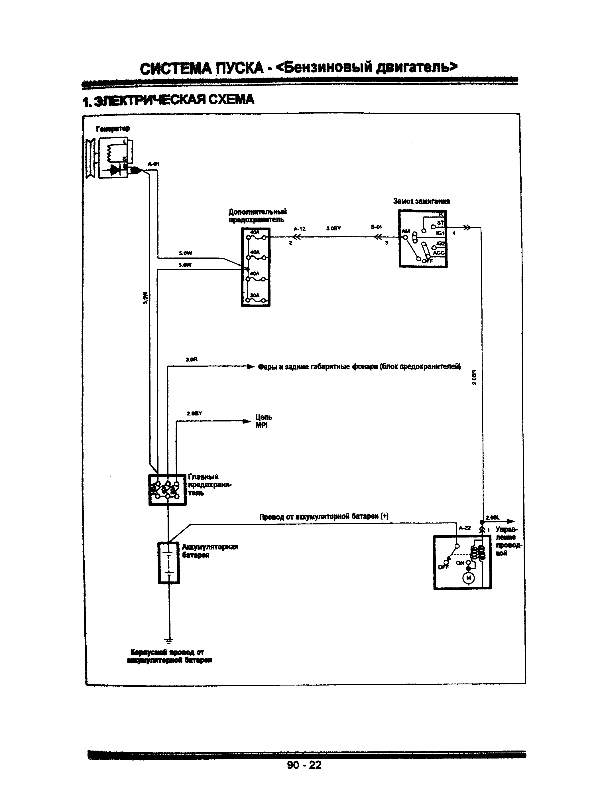
Система пуска двигателя авто - бензиновый дв.

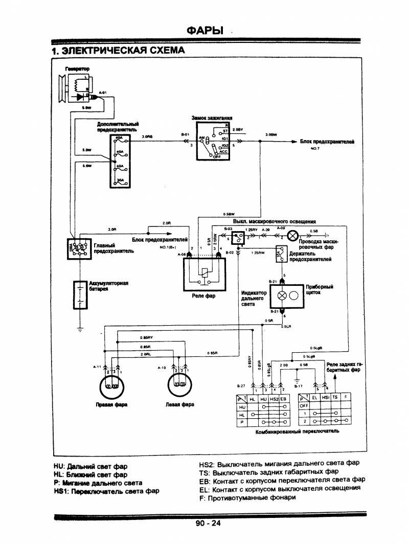
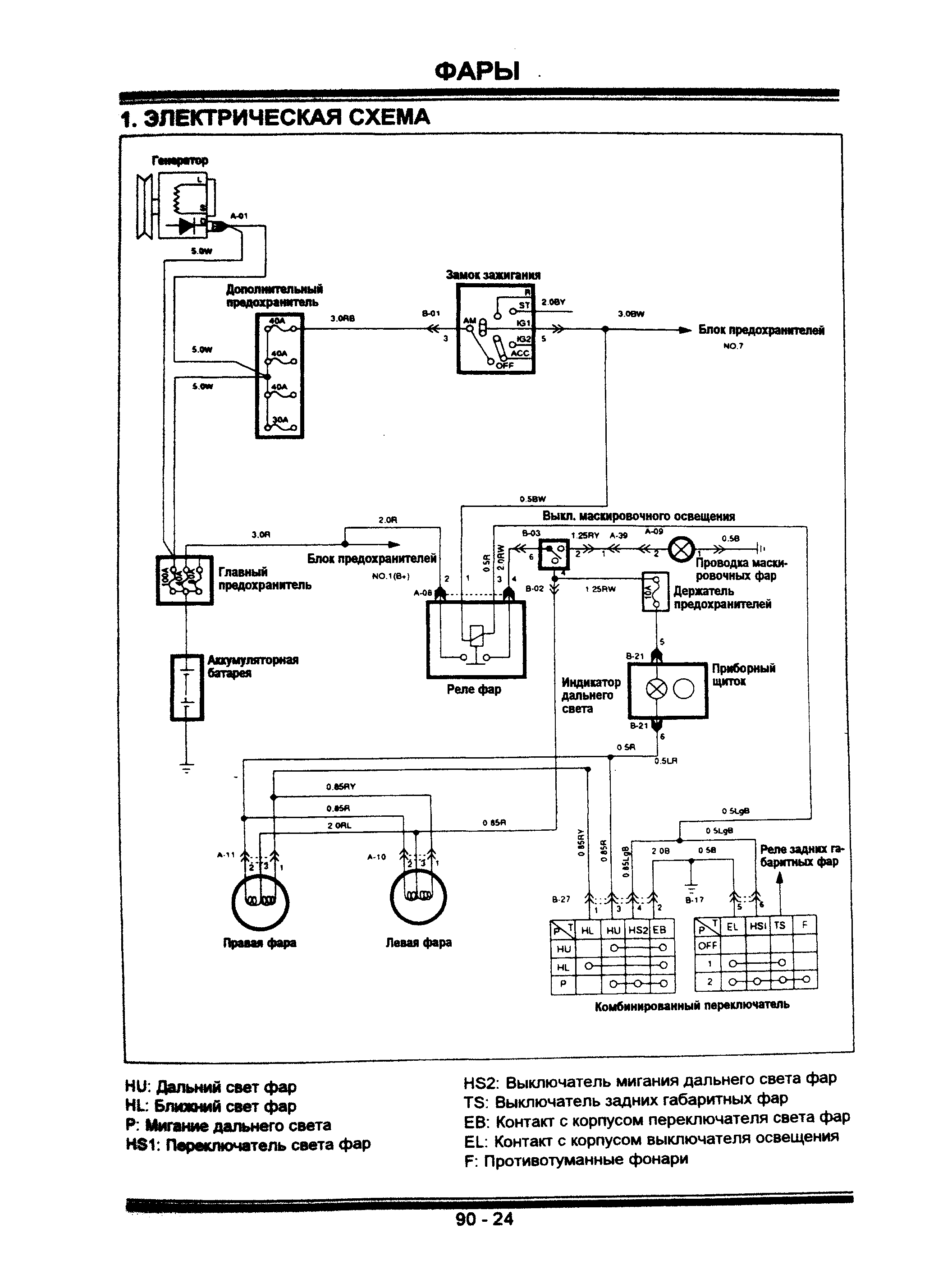
Фары, предохранители и зажигание джипа

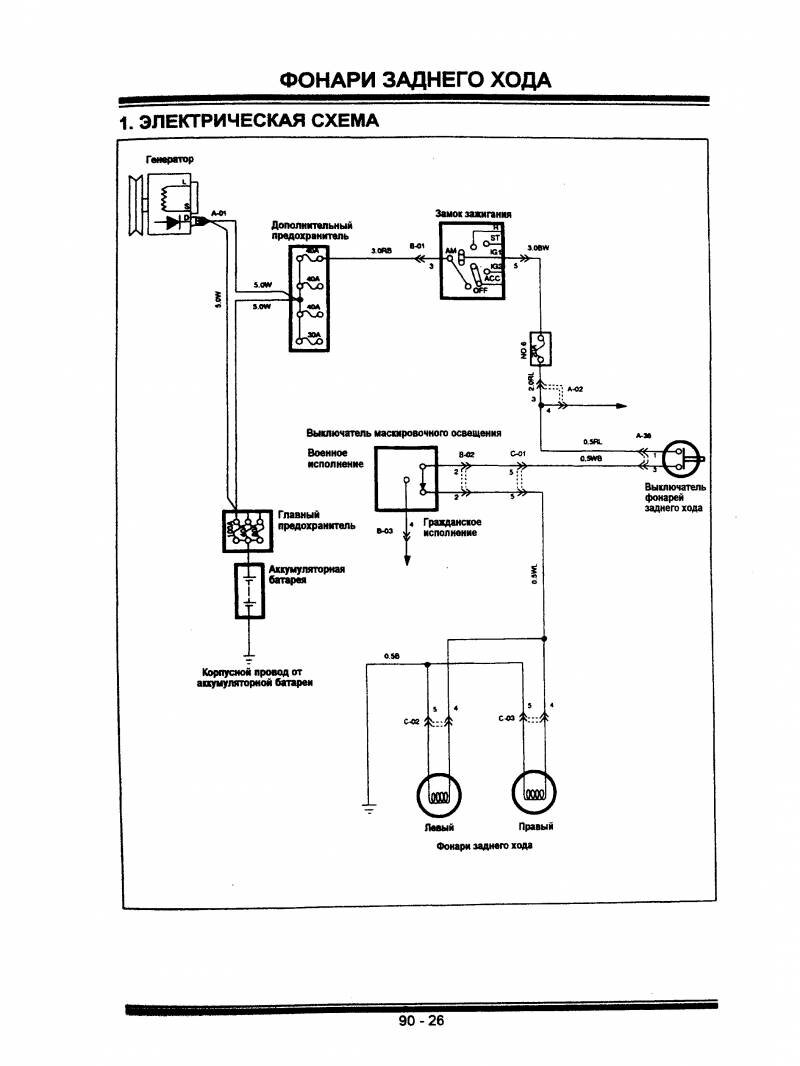
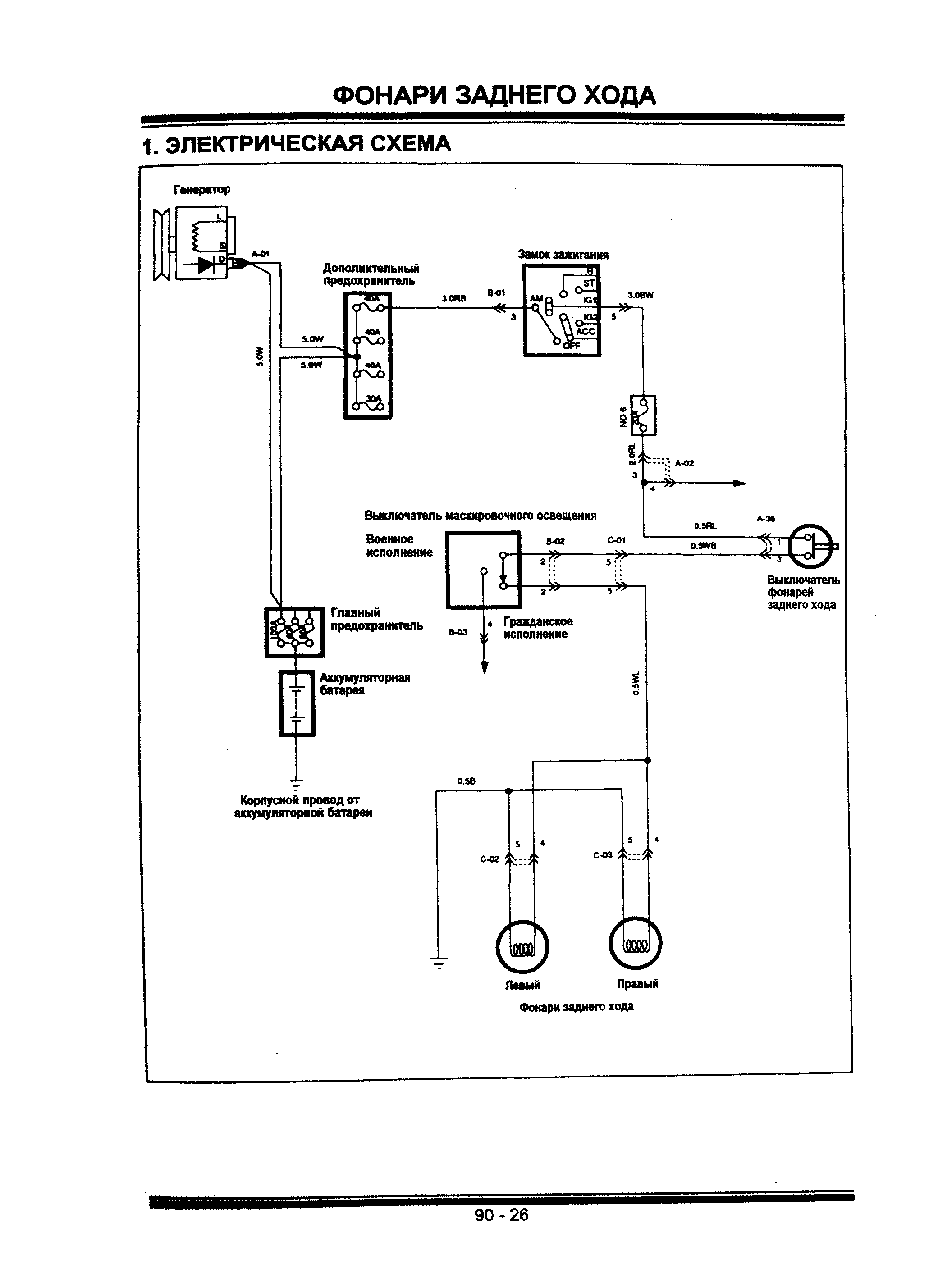
Схема подключения фонарей заднего хода

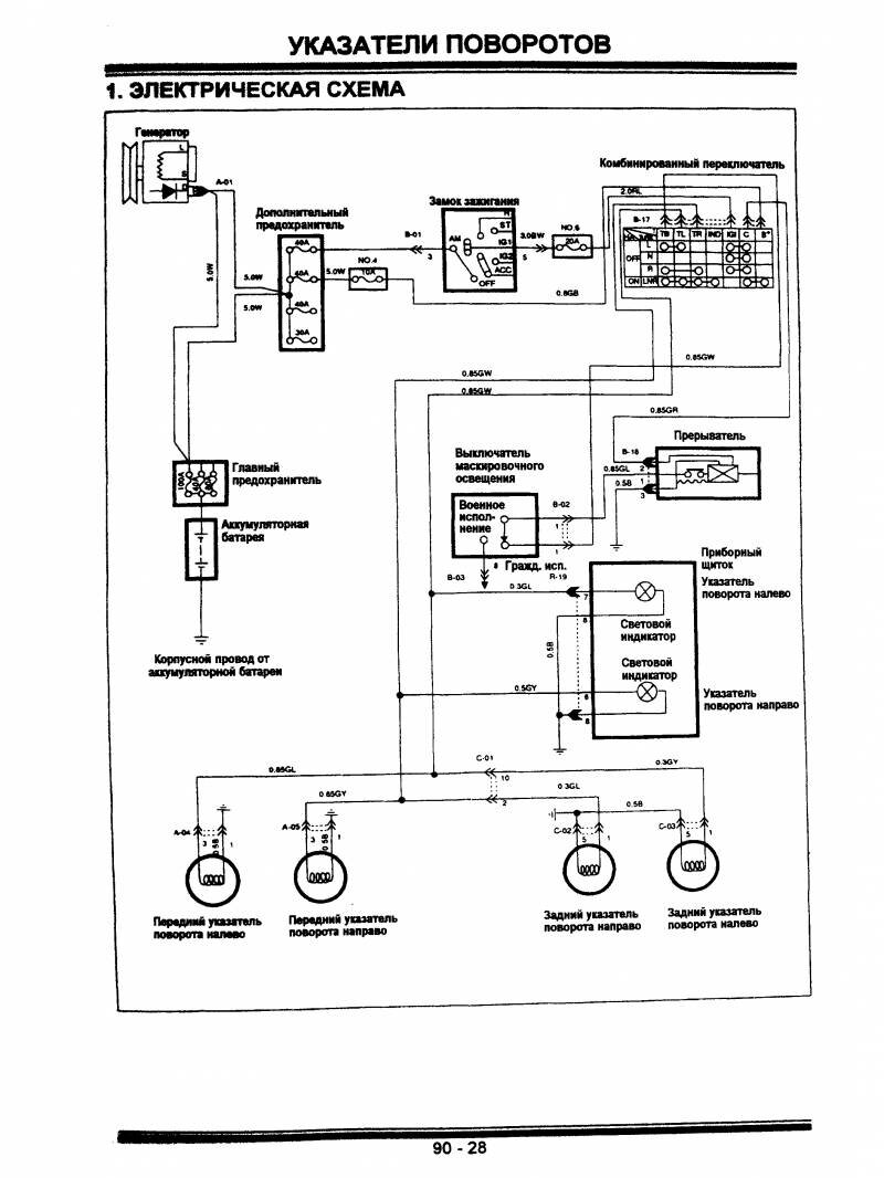
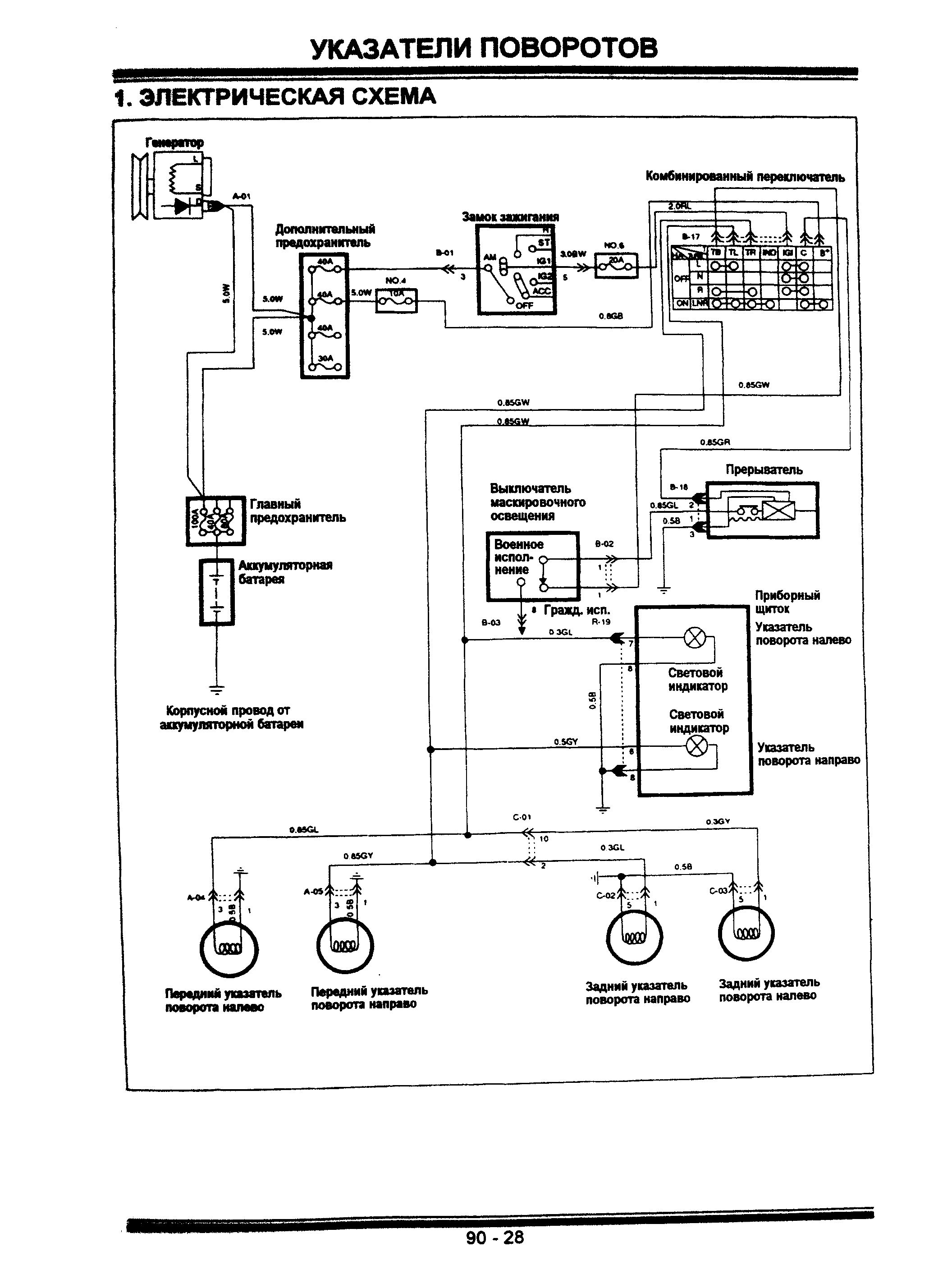
Указатели поворотов Hyundai Galloper - передние и задние

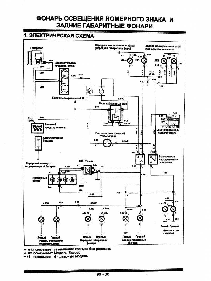
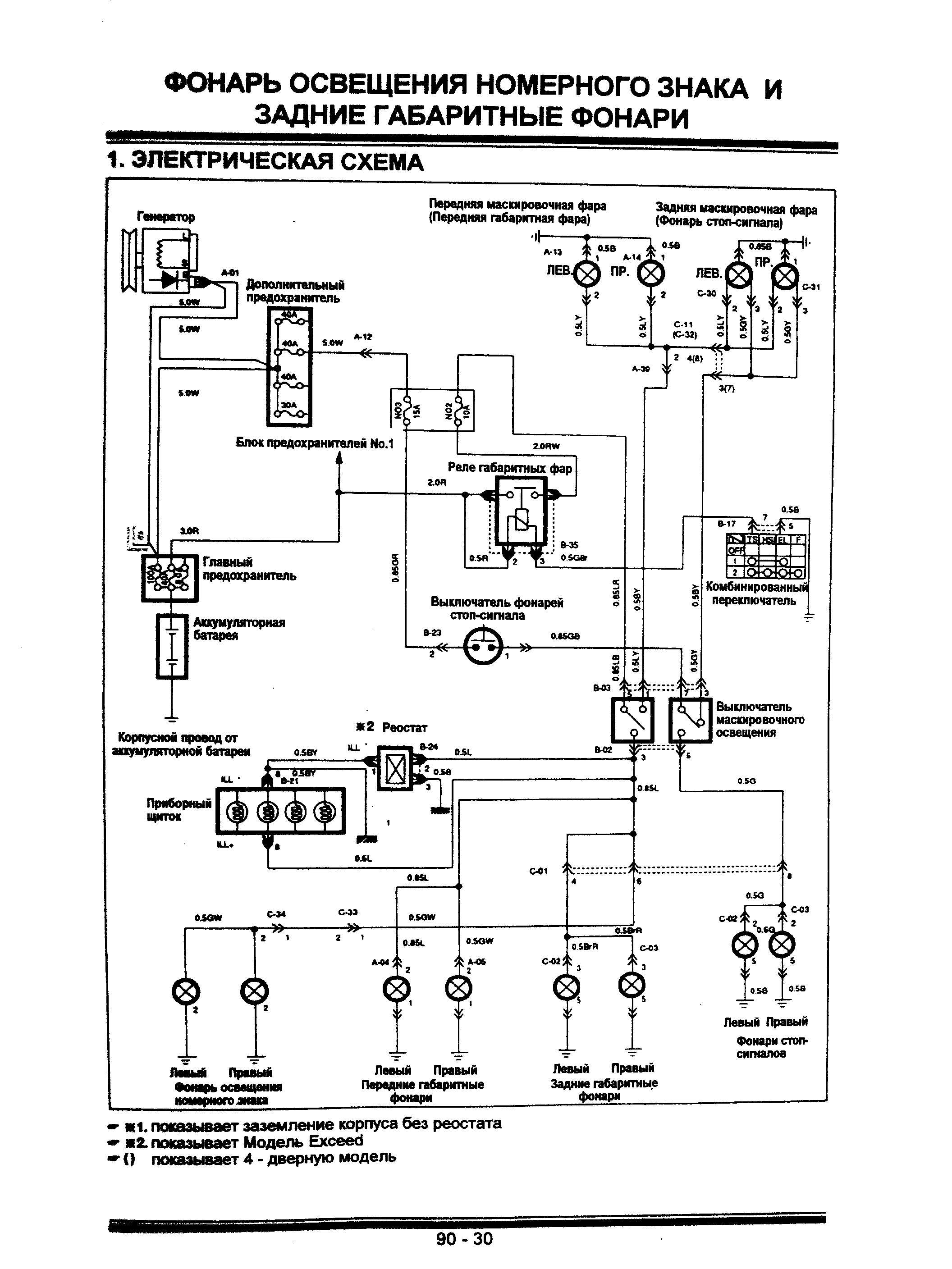
Фонарь освещения номера и габариты авто

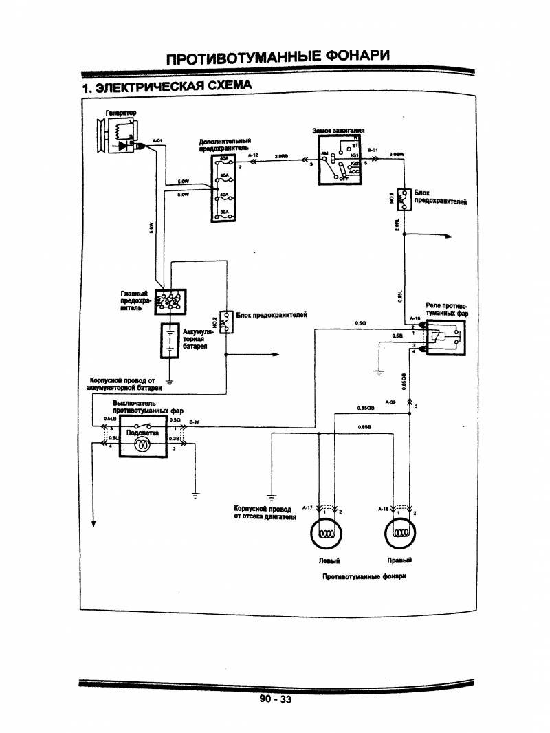
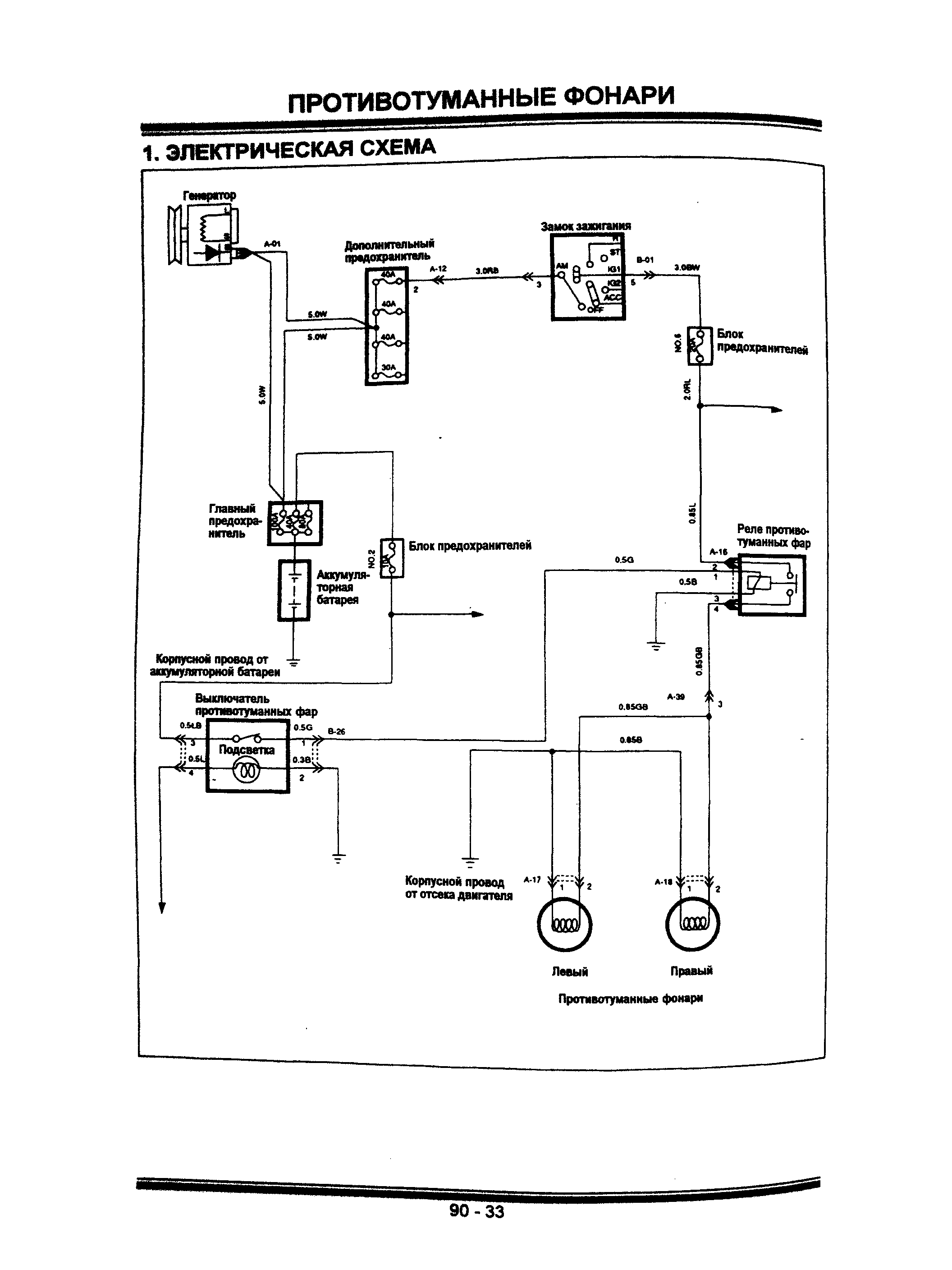
Электросхема противотуманных фонарей (противотуманок)

Плафон освещения салона джипа

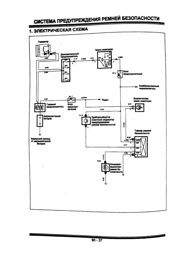
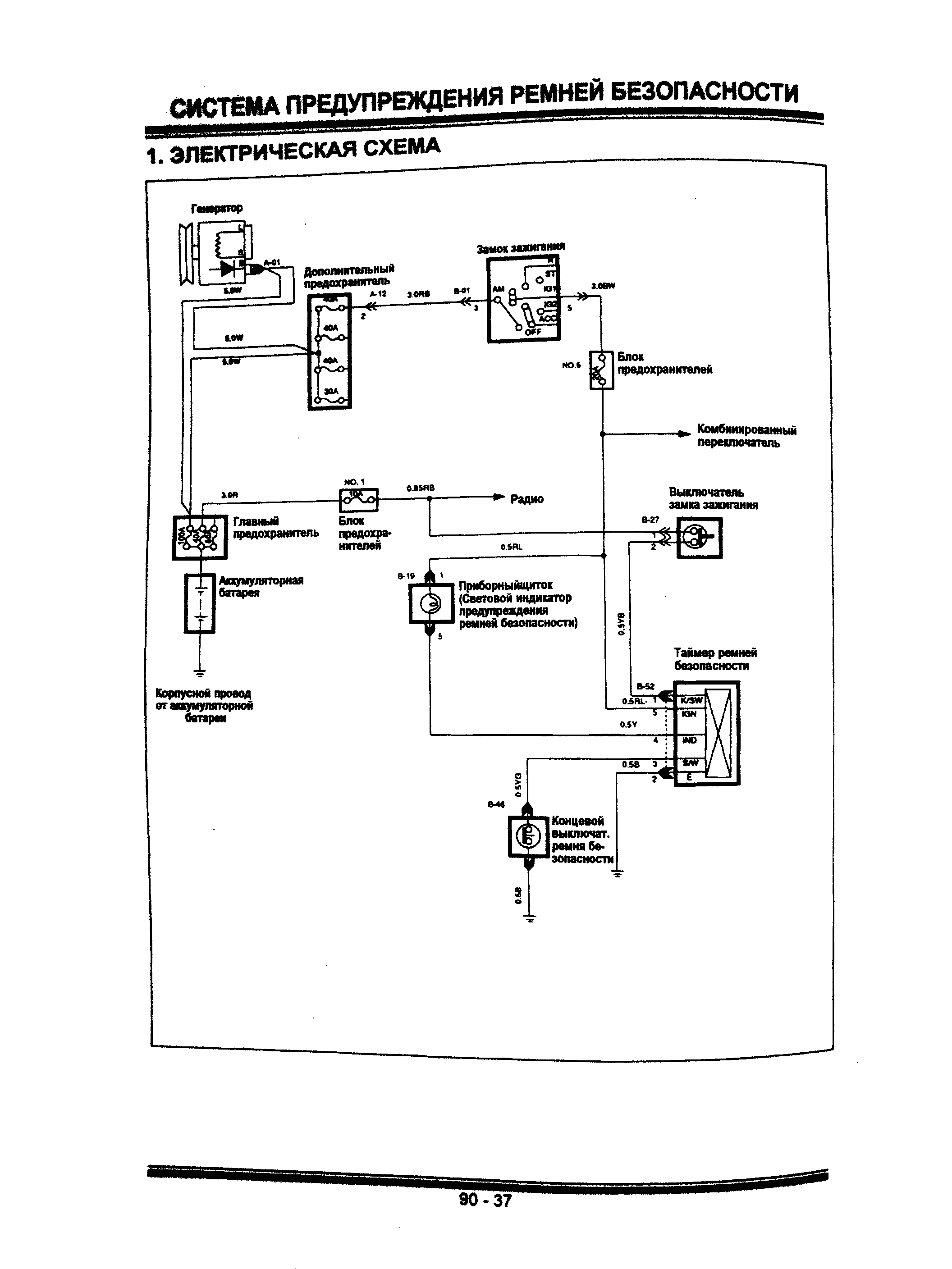
Система предупреждения ремней безопастности - схема электрическая

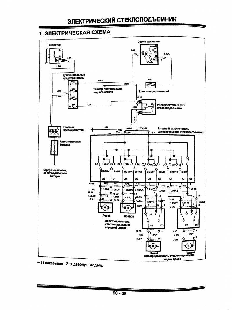
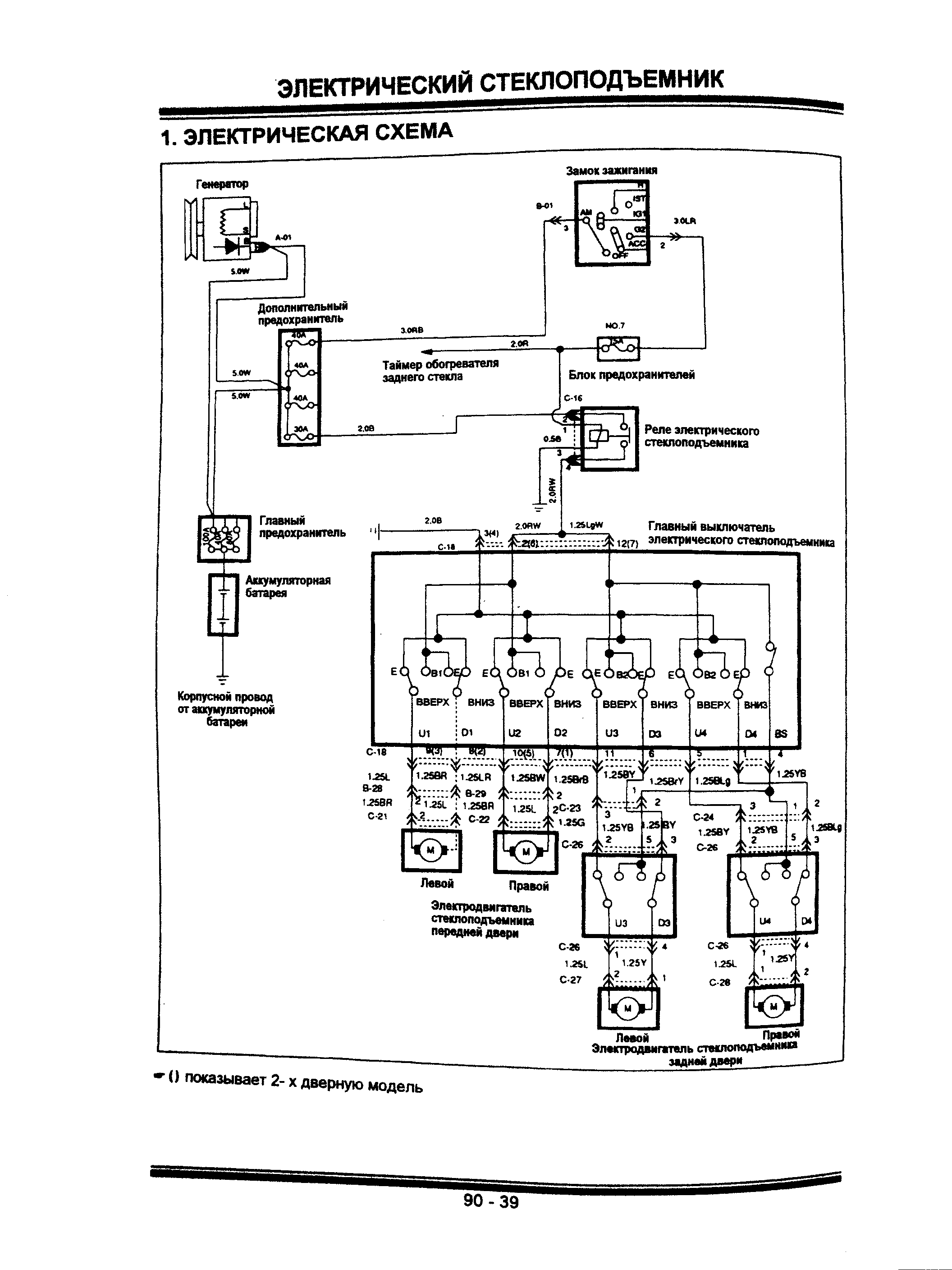
Электростеклоподъёмник - двигатели, предохранители узла

РЕМОНТ АВТОЭЛЕКТРОНИКИ ЗАРЯДНЫЕ УСТРОЙСТВА ДЛЯ АКБ

|