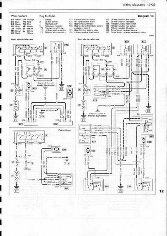
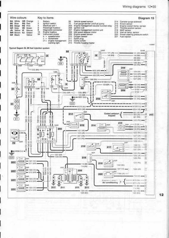
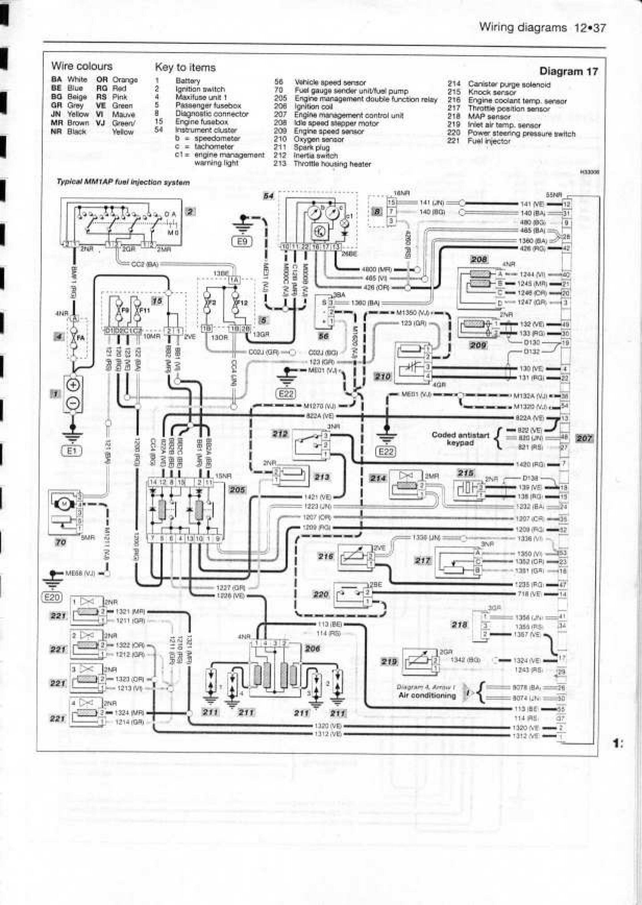
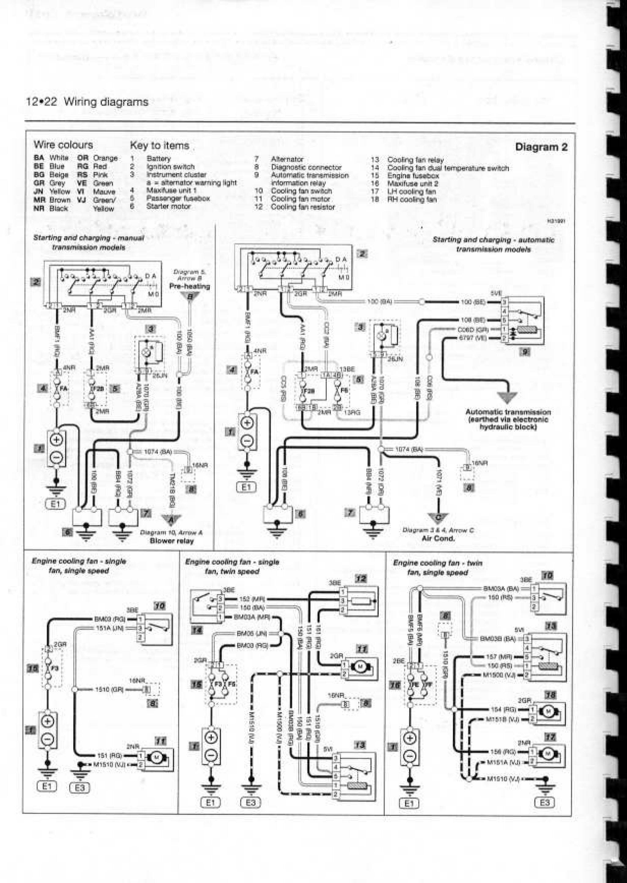
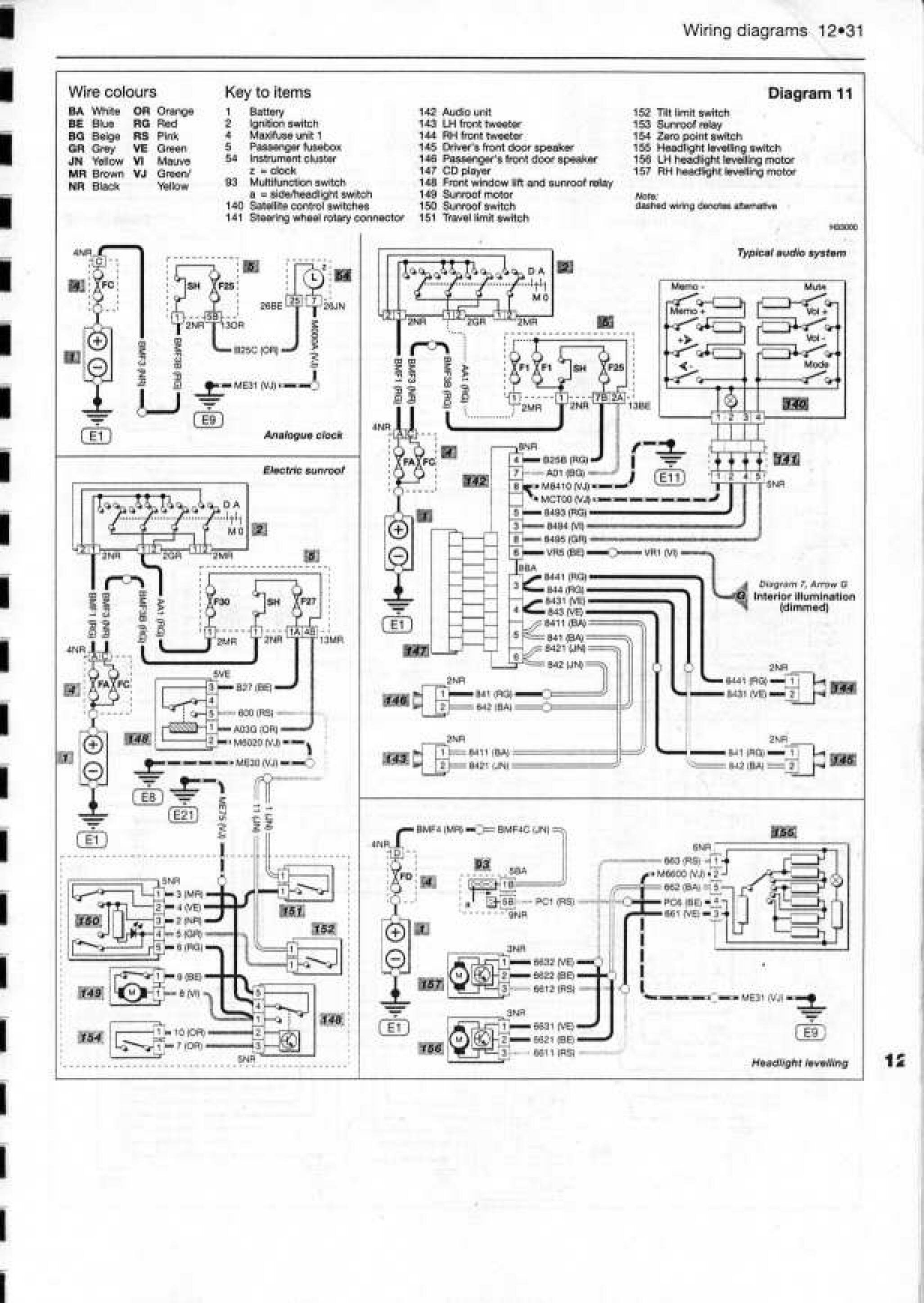
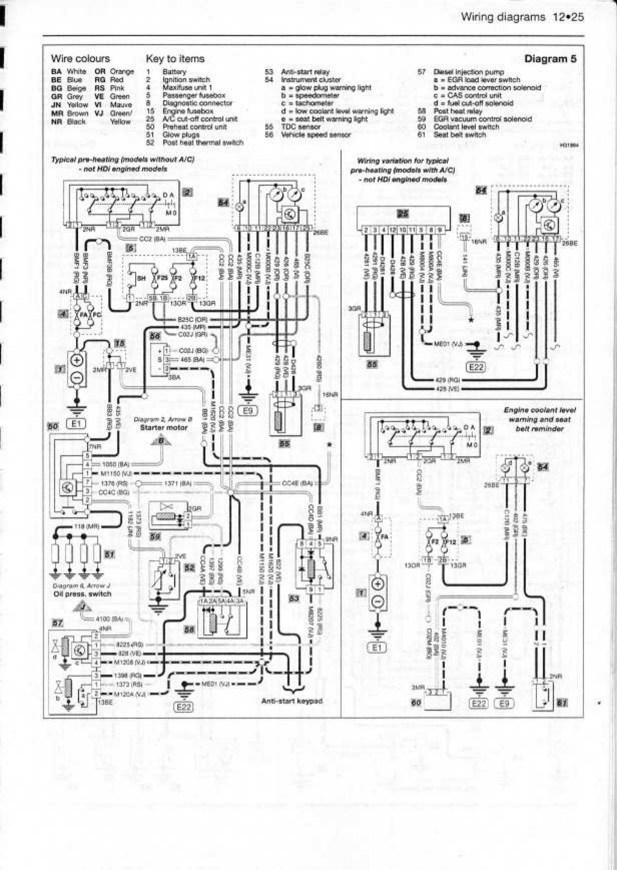
Качественные электросхемы автомобиля Citroen Xsara. Содержащат такие узлы, как противотуманные фары, подсветка, освещение салона, аварийная сигнализация и другие. Все необходимые маркировки и типы используемых предохранителей так-же есть на схемах. В конце статьи указан пример обозначения элементов на принципиальных схемах авто и их расшифровка. Увеличить картинку можно кликнув по ней и развернув на весь экран.
Электросхемы автомобиля Citroen Xsara









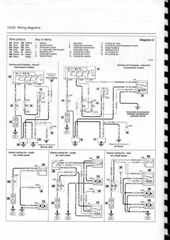
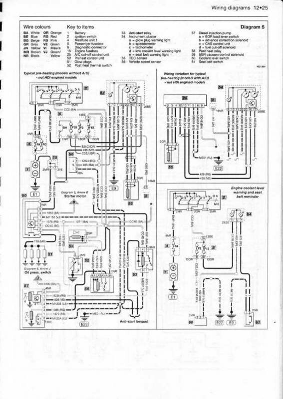
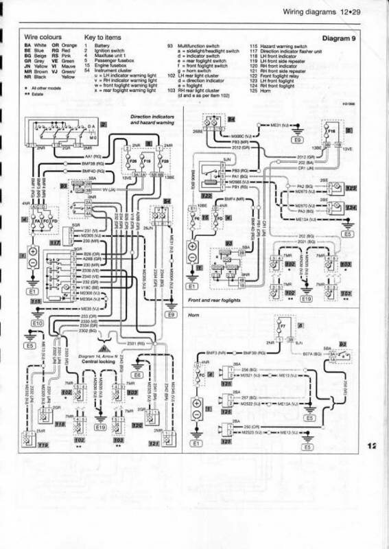
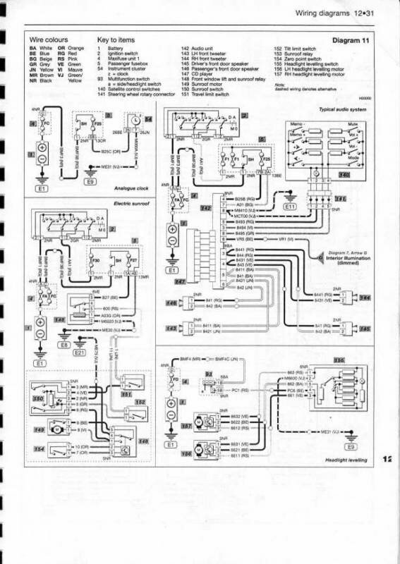
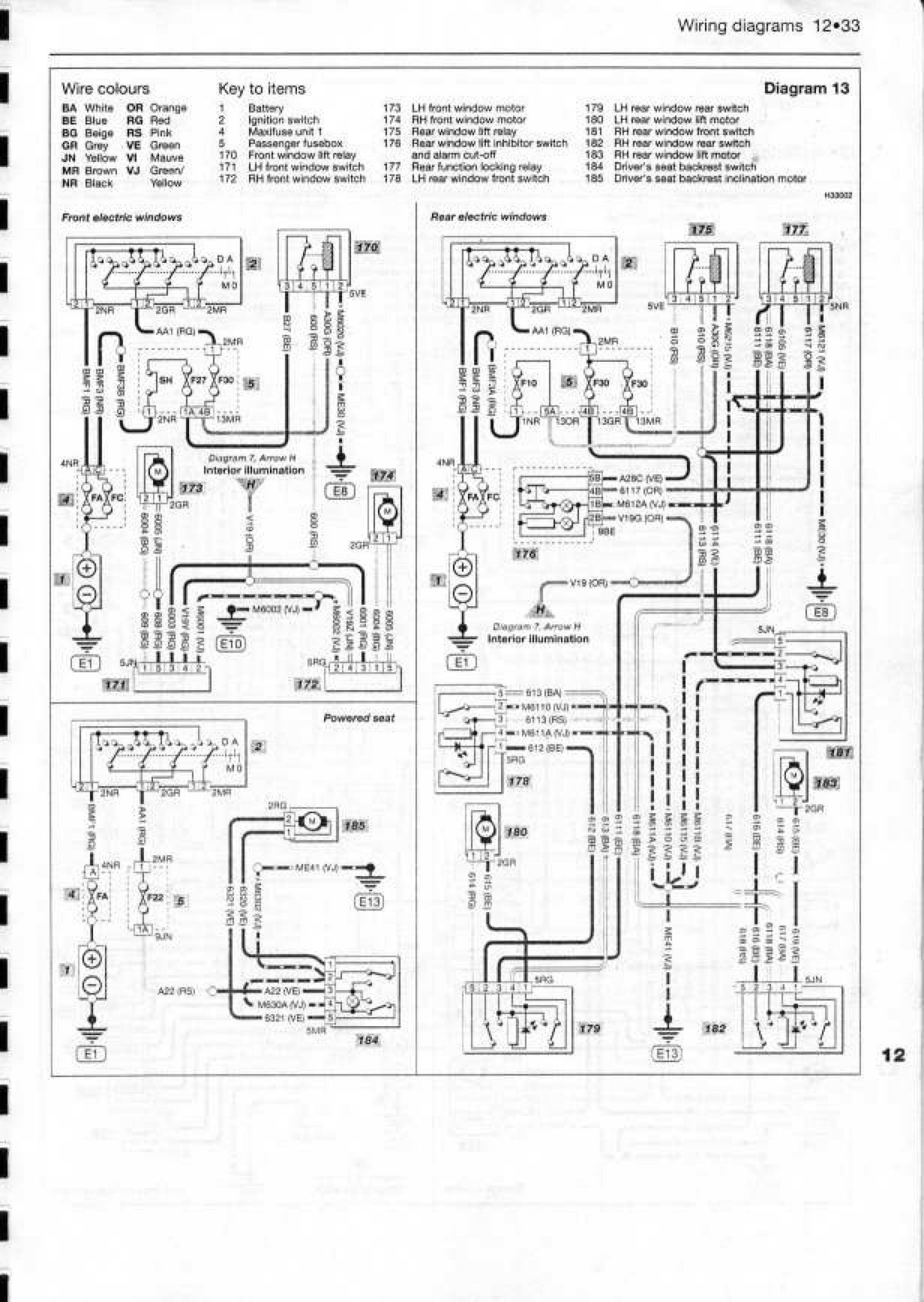
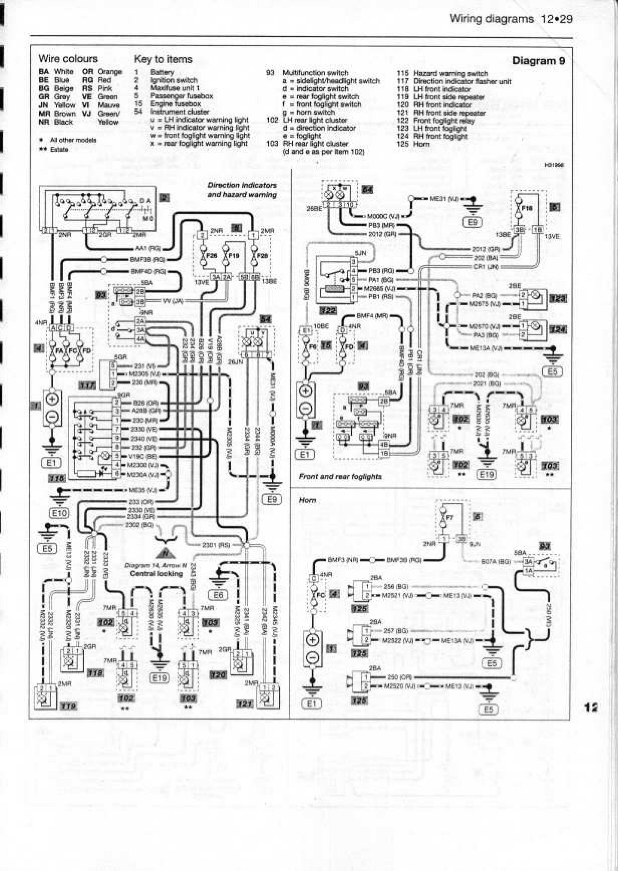
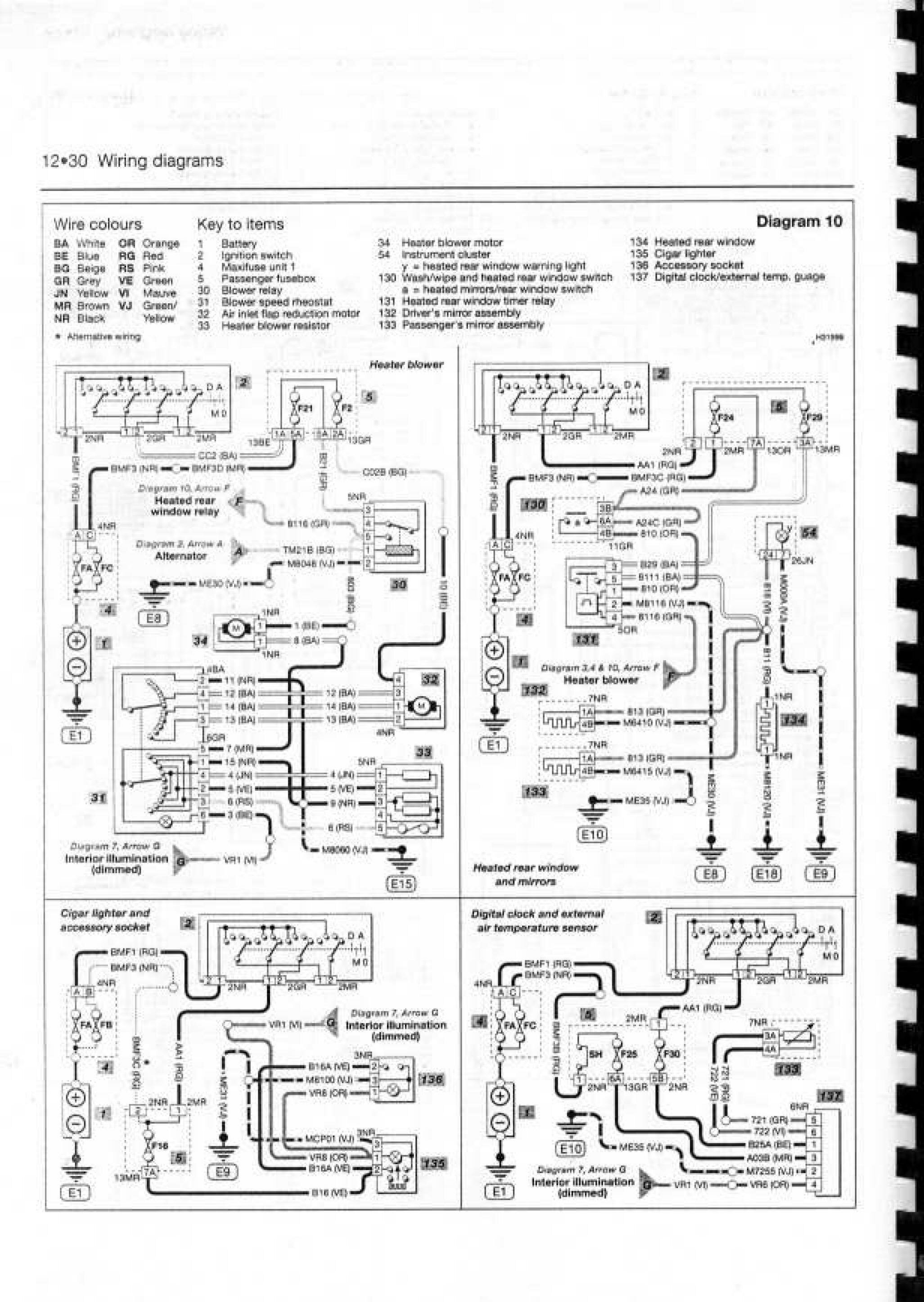
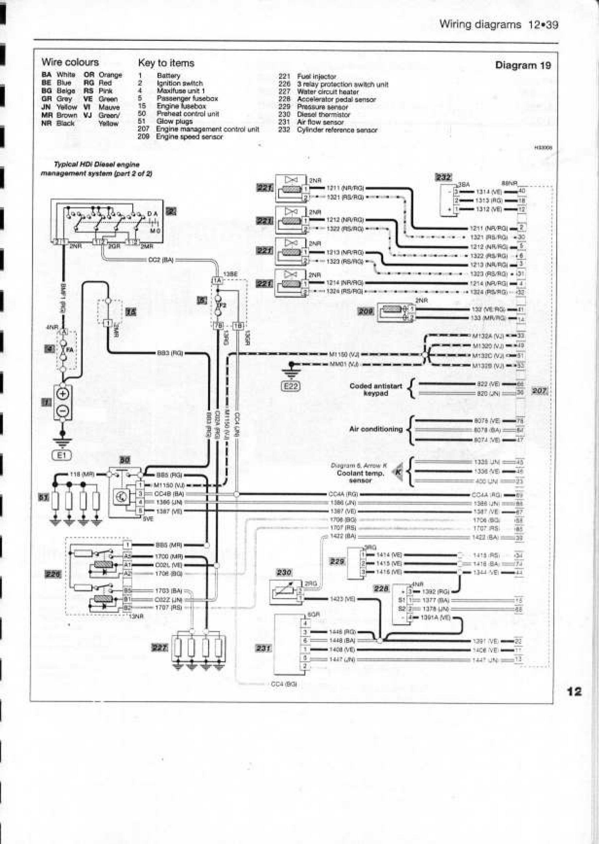
Принципиальные схемы Ситроен Ксара









Расшифровка обозначений проводов, реле и радиоэлементов на схемах Ситроен Ксара

РЕМОНТ АВТОЭЛЕКТРОНИКИ ЗАРЯДНЫЕ УСТРОЙСТВА ДЛЯ АКБ

|